QQ登录

只需一步,快速开始

登录 | 注册 | 找回密码

三维网

 找回密码
 注册

QQ登录

只需一步,快速开始

展开

通知     

全站
7天前
查看: 3122|回复: 10
收起左侧

[已答复] 撒澳闭式系统分析

[复制链接]
发表于 2013-6-6 10:06:12 | 显示全部楼层 |阅读模式 来自: 中国河南南阳

马上注册,结识高手,享用更多资源,轻松玩转三维网社区。

您需要 登录 才可以下载或查看,没有帐号?注册

x

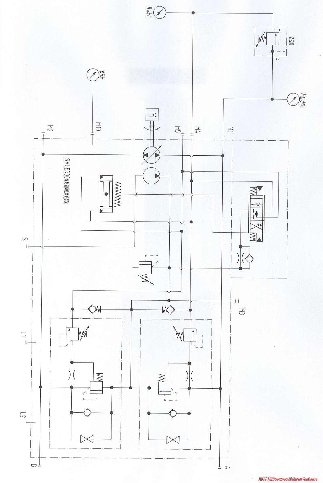
# u  K8 p+ L  s9 w$ B$ `! z% ? 液压.jpg
0 ^  I* ]5 h8 ^0 @3 E  A+ M& ]" g" c各位,此为撒澳变量柱塞泵的系统,除了系统内部的压力限制阀和高压溢流阀外,为了满足特殊工况,我们在外部另外加装了一个调压阀(连接油泵M1口到M4口),型号为北京华德的DBD直动溢流阀,在实际使用中,这个阀设定的压力在不断的变化,最高设定25MPa,最低10MPa,当压力达到设定压力时,阀芯打通油流从溢流阀通过到达油泵的M4口,反推油泵伺服缸,达到了油泵卸荷的目的。那么请问,此时,溢流阀出口压力是多少(压力表a)?系统流量达到180升,溢流阀流量很小。现在,有认为此阀为定差减压阀,是否正确?

撒澳变量油泵

撒澳变量油泵

评分

参与人数 1三维币 +2 收起 理由
洪哥 + 2 鼓励内容完整求助贴

查看全部评分

发表于 2013-6-6 11:17:01 | 显示全部楼层 来自: 中国重庆
楼主已经这么用了还是想这么用啊?有点复杂哈

评分

参与人数 1三维币 +2 收起 理由
洪哥 + 2 讨论

查看全部评分

发表于 2013-6-6 19:59:41 | 显示全部楼层 来自: 中国浙江杭州
本帖最后由 zls888 于 2013-6-6 20:02 编辑
- H4 y# O1 _  O, x6 I) }  R1 O7 q* f, z
你目前的回路只想控制单方向的排量么?我没弄明白你的意图;增加的顺序阀(出口压力不为零)压力跟补油压力一致么?

评分

参与人数 1三维币 +2 收起 理由
洪哥 + 2 讨论

查看全部评分

 楼主| 发表于 2013-6-6 20:57:27 | 显示全部楼层 来自: 中国河南南阳
zls888 发表于 2013-6-6 19:59 static/image/common/back.gif& z' o0 F" d. \% t/ ~, N
你目前的回路只想控制单方向的排量么?我没弄明白你的意图;增加的顺序阀(出口压力不为零)压力跟补油压力 ...

$ c2 b2 w6 P6 P" r$ H/ Y对的,加的阀只控制单方向的排量,我们使用的是卷扬机构(电控变量油泵及变量马达),只需要限制上提方向压力,下放状态压力不大。闭式控制压力为补油压力(2、5MPa),系统压力为25MPa,其实顺序阀也同样适用(阀芯打开后,顺序阀出口压力为25MPa,反推伺服缸,使油泵斜盘回中位),但是,这个阀机理上看不是顺序阀,顺序阀回油与控制油路是分开的。

评分

参与人数 1三维币 +2 收起 理由
洪哥 + 2 回应

查看全部评分

 楼主| 发表于 2013-6-6 21:08:29 | 显示全部楼层 来自: 中国河南南阳
xiangdingli 发表于 2013-6-6 11:17 static/image/common/back.gif
: C& _: Q' A0 k. _) K3 ]" M楼主已经这么用了还是想这么用啊?有点复杂哈
1 X6 n) v2 d3 P* y3 L
是出现了一种新的工况,有另外一套卷扬带动我们的设备,当对方卷扬的拉力比较大时,带动我们设备上的马达反转,此时马达变泵,但是这时使用顺序阀和上面说明的DBD溢流阀反转拉力不一样,想知道怎么回事。

评分

参与人数 1三维币 +2 收起 理由
洪哥 + 2 回应

查看全部评分

发表于 2013-6-13 22:10:00 | 显示全部楼层 来自: 中国山东青岛
rkren 发表于 2013-6-6 21:08 static/image/common/back.gif
0 {3 s& |# _9 F/ O% i是出现了一种新的工况,有另外一套卷扬带动我们的设备,当对方卷扬的拉力比较大时,带动我们设备上的马达 ...
) F' A* F  y$ s
先讨论一下最开始的问题,当溢流阀开启时,出口压力和补油压力一样,为2.5Mpa,虽然此时溢流阀进出口压力一样,但其并不是定差减压阀,仅仅是因为泵排量变小流量变小,保持其为此固定压差,如果在一般系统溢流阀直接回油了,压差也一样(不考虑调压偏差),我们也不会认为其为定差减压阀。- j8 b; b) r9 l
再讨论一下后面负负载的问题,楼主说的是系统压力表显示压力与主动提升状态不一样吗?主动提升即为溢流阀设置压力,负负载状态应为溢流阀设置压力加上泵作为马达状态时的负载压力,所以应该要高一些。
+ w+ T. `8 p: ]2 ?' B请楼主再详细说一下工况吧。

评分

参与人数 1三维币 +5 收起 理由
洪哥 + 5 感谢帮助

查看全部评分

发表于 2013-6-20 17:32:12 | 显示全部楼层 来自: 中国北京
这个有点像电http://桌面缆牵引车设备的外部压力切断设置,超过一定压力就将流量变小。
 楼主| 发表于 2013-6-25 08:40:20 | 显示全部楼层 来自: 中国河南南阳
csuce 发表于 2013-6-13 22:10 static/image/common/back.gif
$ f, D, E& z& S$ B7 [* {. T! i先讨论一下最开始的问题,当溢流阀开启时,出口压力和补油压力一样,为2.5Mpa,虽然此时溢流阀进出口压力 ...
4 w1 I  X5 O( O$ o4 p7 @7 S! v
谢谢!这是油田使用的随钻状态,也即力士乐的MOORING控制系统,此液压系统的载体(电缆卷扬)为被动设备,油泵可以为SAUER90系列100油泵或者A4VGEP4080系列油泵。实际使用时,将电缆卷扬上的电缆头端固定在钻机的钻具位置,然后将电控手柄(控制比例电磁铁)打到上提状态(使用时手柄摆角位置固定),调压阀设置到一个固定值(要求达到1800磅左右油泵卸荷),当钻机钻具上提时,电缆卷扬由于处于上提状态,电缆随钻具一块上提,系统压力不大;但当钻机钻具下放时,由于电缆卷扬处于上提状态,钻机作用在电缆卷扬上的负载大,电缆卷扬被带动反转。这时,要考虑的问题是:压力设置太高,电缆可能拉断,压力太低,上提时卷扬由于负载大,提不动(有的下井几千米,电缆重量达到1T左右,需要说明的是电缆卷扬速度需要高于钻具速度,否则电缆容易打卷)要求系统恒张力。按此情况,上述的阀使用溢流阀和顺序阀结果一样吗?实际上使用时,钻具上提状态和下放状态张力都不大,可以满足800公斤左右,但当钻具停止时,张力波动比较厉害,可以达到1.5-2T左右,为什么会出现这种状况?

评分

参与人数 1三维币 +3 收起 理由
洪哥 + 3 讨论

查看全部评分

发表于 2013-6-27 10:04:12 | 显示全部楼层 来自: 中国上海
你这个系统应该和拖揽机同一种思路。原理上应该没有问题。有一个建议,通常做张力的时候,最好把你的调压阀拆成两个串联的阀。会有很大改善。

评分

参与人数 1三维币 +3 收起 理由
洪哥 + 3 感谢帮助

查看全部评分

发表于 2013-7-1 23:13:21 | 显示全部楼层 来自: 中国福建厦门
泵变量太快导致系统压力波动吧,增加个阻尼试试?

评分

参与人数 1三维币 +2 收起 理由
洪哥 + 2 感谢帮助

查看全部评分

发表于 2013-10-14 14:38:08 | 显示全部楼层 来自: 中国北京
本帖最后由 long200356 于 2013-10-14 14:46 编辑
% d2 p3 c0 ?/ R5 H/ z& Q/ `4 {8 N, j* r+ l7 b* \  X3 G5 ]
我做过类似的项目,分别是钻机和石油连续管控制。
6 t; b9 o# R# J6 ?/ W; u! j8 h你外加的压力控制阀可以作为远程压力控制阀,用溢流阀和顺序阀都可以,需要注意的是要在压力阀的T口增加阻尼,0.8mm或1.0mm都可以,这样可以避免流量波动造成的压力控制不稳定。' O( `! L2 \6 q0 }5 z( {
      
发表回复
您需要登录后才可以回帖 登录 | 注册

本版积分规则


Licensed Copyright © 2016-2020 http://www.3dportal.cn/ All Rights Reserved 京 ICP备13008828号

小黑屋|手机版|Archiver|三维网 ( 京ICP备2023026364号-1 )

快速回复 返回顶部 返回列表