QQ登录

只需一步,快速开始

登录 | 注册 | 找回密码

三维网

 找回密码
 注册

QQ登录

只需一步,快速开始

展开

通知     

查看: 2015|回复: 10
收起左侧

[已解决] 求力士乐A4VSO125DFE1泵样本

[复制链接]
发表于 2007-11-7 08:32:38 | 显示全部楼层 |阅读模式 来自: 中国浙江宁波

马上注册,结识高手,享用更多资源,轻松玩转三维网社区。

您需要 登录 才可以下载或查看,没有帐号?注册

x
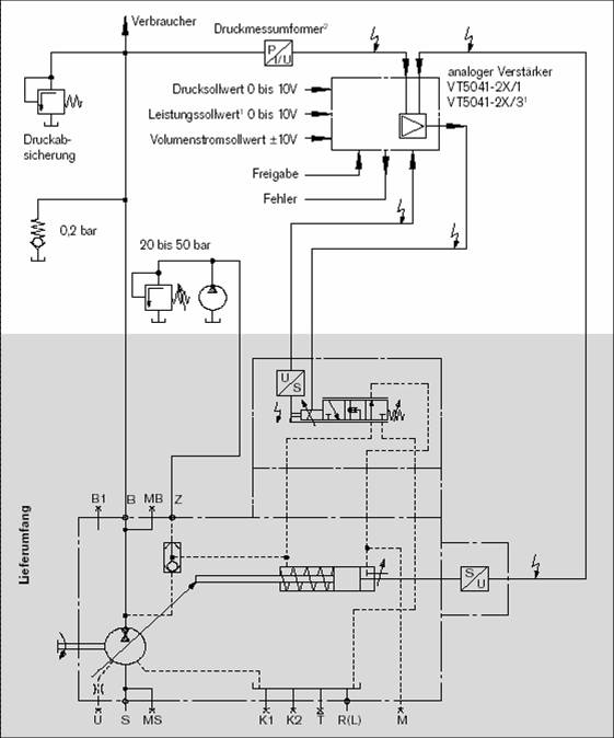
现在自己手中的关于A4VSO系列泵的资料无 DFE1这种控制方式的介绍,如果谁有这个方面资料希望可以传一份,谢谢
发表于 2007-11-7 21:00:16 | 显示全部楼层 来自: 中国北京
我找了几份样本也没找到
9 s- d3 }8 G! r( W/ `8 k我这儿有几张A4VSO125DFE图片,希望对你有用
" Q5 ?2 M1 a1 c# q你可向力士乐销售处要阿
4 {- x3 Q& ?9 y1 j/ D7 D) \4 b* \9 h- F: D% V. t; }; C
[ 本帖最后由 柠檬咖啡 于 2007-11-7 21:01 编辑 ]
1.jpg
2.jpg
 楼主| 发表于 2007-11-7 21:31:29 | 显示全部楼层 来自: 中国浙江宁波
谢谢斑竹的资料,我联系过办事处的人,可一直不给我发....郁闷了
发表于 2007-11-7 21:52:27 | 显示全部楼层 来自: 中国浙江宁波
我给你吧,A4VSO的全套资料
发表于 2007-11-7 22:10:27 | 显示全部楼层 来自: 中国浙江宁波
我给你A4V10的全套资料,

RC 92 050.part1.rar

1.91 MB, 下载次数: 49

RC 92 050.part2.rar

1.91 MB, 下载次数: 54

RC 92 050.part3.rar

1.91 MB, 下载次数: 32

RC 92 050.part4.rar

1.4 MB, 下载次数: 35

 楼主| 发表于 2007-11-8 07:19:29 | 显示全部楼层 来自: 中国浙江宁波

回复三楼

你发的资料下了看过了,没有介绍DFE1控制方式的章节......也同样感谢参与!
发表于 2008-11-15 20:23:57 | 显示全部楼层 来自: 中国北京
楼主,现在还要么?看看你要的是不是这个。 re92088_0804.pdf (266.73 KB, 下载次数: 19)
发表于 2008-11-16 22:38:01 | 显示全部楼层 来自: 中国山东东营
好  谢谢楼上的
发表于 2008-12-14 23:08:34 | 显示全部楼层 来自: 中国香港
7楼的资料很不错,还是英文的
发表于 2008-12-17 20:53:59 | 显示全部楼层 来自: 中国广东惠州
好  谢谢楼上的
发表于 2008-12-17 22:19:31 | 显示全部楼层 来自: 中国上海
这里有一个A10VDFE1的控制说明样本,只不过有些老,是MANNESMANN REXROTH96年的资料。

re30022-01-b.pdf

128.12 KB, 下载次数: 10

发表回复
您需要登录后才可以回帖 登录 | 注册

本版积分规则


Licensed Copyright © 2016-2020 http://www.3dportal.cn/ All Rights Reserved 京 ICP备13008828号

小黑屋|手机版|Archiver|三维网 ( 京ICP备2023026364号-1 )

快速回复 返回顶部 返回列表