QQ登录

只需一步,快速开始

登录 | 注册 | 找回密码

三维网

 找回密码
 注册

QQ登录

只需一步,快速开始

展开

通知     

查看: 9334|回复: 50
收起左侧

[求助] 液压缸如何保证同步?(热门话题,请大家积极参与,重奖)

[复制链接]
发表于 2009-6-10 09:40:09 | 显示全部楼层 |阅读模式 来自: 中国河北邯郸

马上注册,结识高手,享用更多资源,轻松玩转三维网社区。

您需要 登录 才可以下载或查看,没有帐号?注册

x
两个液压缸如何保证同步?  y9 Q3 H/ E. N8 ]- V, Y' @
用什么阀,什么原理?
1 T5 h+ j! D$ l. z( ^; E" }& h" a$ [. g. ?
[ 本帖最后由 自流井 于 2009-6-11 18:54 编辑 ]

评分

参与人数 1三维币 +1 收起 理由
自流井 + 1 请积极参与同步问题讨论

查看全部评分

发表于 2009-6-10 09:48:39 | 显示全部楼层 来自: 中国辽宁鞍山
采用同步阀: M0 y7 U& E( B0 ?' h  l
来确定同步

评分

参与人数 1三维币 +1 收起 理由
自流井 + 1 请详细说明,有没有实例

查看全部评分

发表于 2009-6-10 12:49:54 | 显示全部楼层 来自: 中国北京
1、同步阀
# U4 x- F: d0 H. f2、同步马达
; _7 Y  ~0 p3 Z0 d* _* O2 h% H7 N3、比例阀与位移传感器
6 ~2 V* i/ p: w. V7 u2 G4 p4、机械同步

评分

参与人数 1三维币 +1 收起 理由
自流井 + 1 请说具体点儿。。

查看全部评分

发表于 2009-6-10 13:00:00 | 显示全部楼层 来自: 中国辽宁沈阳
还有节流同步
8 B' t- ?( N2 _$ o% p) K背压同步/ Y: E2 O% R1 u2 y* X

评分

参与人数 1三维币 +1 收起 理由
自流井 + 1 能不能详细说明,并举例

查看全部评分

发表于 2009-6-10 14:38:58 | 显示全部楼层 来自: 中国山东青岛
用液压整流桥吧

评分

参与人数 1三维币 +1 收起 理由
自流井 + 1 请详细说明,不要就整一句话

查看全部评分

发表于 2009-6-11 17:25:06 | 显示全部楼层 来自: 中国陕西西安
这就要看液路怎么设计了,一般一个三通就可以搞定了,2端连接液压缸,1端连接马达
发表于 2009-6-11 17:35:19 | 显示全部楼层 来自: 中国天津
补充一项:分配缸。
" [( r3 T' ^' H- d- D( u* W- [* `不过,任何同步设计都必须具备补偿回路,这样才能真正作到同步。
发表于 2009-6-11 18:41:48 | 显示全部楼层 来自: 中国广东东莞
关于如何做到真正意义的同步,请液压同仁们积极发言。一律重奖。
0 I/ d0 f8 j" T2 ]  G" i
; q4 C; Q# k" b( H1、同步阀0 U/ l! i* Y/ e
2、同步马达8 X: A' A. F. {
3、比例阀与位移传感器  W4 ~! }  \$ A, j% \0 x* V* m( Y
4、机械同步
; L; w- w! J( F8 h以上四种方式都是太模糊了,有没有同仁针对某一项具体讲一下。。
发表于 2009-6-11 18:42:48 | 显示全部楼层 来自: 中国广东东莞
原帖由 gxp1014 于 2009-6-11 17:35 发表 http://www.3dportal.cn/discuz/images/common/back.gif$ P; a2 {( x/ @
补充一项:分配缸。
9 Q& t# e) y" A; j/ Q7 ^! w8 @不过,任何同步设计都必须具备补偿回路,这样才能真正作到同步。

4 i0 \/ ^% r" F+ F& Z请兄弟能否仔细说一下如何做的?能不能有一个详细的例子说明
发表于 2009-6-11 18:45:53 | 显示全部楼层 来自: 中国河南焦作
没有那么复杂吧!一个三通不就行了。
发表于 2009-6-11 20:09:25 | 显示全部楼层 来自: 中国广东东莞
原帖由 huansheng 于 2009-6-11 18:45 发表 http://www.3dportal.cn/discuz/images/common/back.gif% h$ {" ]3 Q# ~9 H4 Z" |
没有那么复杂吧!一个三通不就行了。

3 m) G- W4 k! ^( |2 O" }5 p( Z$ x6 g( m! A/ ^
我绝对晕了,一个三通就同步?8 k# u  l+ d  }  B% i

; y$ [: p9 I% \老大,请举例说明
发表于 2009-6-11 20:33:57 | 显示全部楼层 来自: 中国辽宁沈阳
原帖由 zhangbo2140 于 2009-6-10 13:00 发表 http://www.3dportal.cn/discuz/images/common/back.gif
7 i# F1 I1 E9 Q, H9 {还有节流同步, [5 H" {+ y* A
背压同步
  F  ?9 w4 ^4 I/ U

2 F. Z2 M5 T8 a$ S- B3 W) D8 `9 H. ~6 W$ |
- z7 o$ ~7 ~( s. y- C
版主要求说明一下,说明一下了:
( L% S( ]- t9 ^5 V! o; s  e节流同步就是通过手动节流,来改变流量使液压缸保持同步, s/ Z' f/ c; y8 ?/ c0 c. `2 y
, f0 Q6 ~3 t1 w
背同步,就是通过背压阀(如溢流阀等)人为改变压差,使系统局部流速改变,也是通过手动调解等办法改变流速来改变流量的方法,使液压缸保持同步
0 o3 x; r9 F- t& m- D- k* ]: Q! l0 F! r  @& K6 ^3 p
5 S& R$ V  t5 y
从理论上讲,液压缸同步的方法无非是让相同的液压缸的流量相等,(不同缸径没人提),有用分流阀的,液压马达的等等这大家都知道了9 l7 u+ h& S1 r3 E' A2 p( E) e

5 g1 C! q/ k9 M但实际应用中也会出现不同步的现象,如管接头制造误差,管路的压力损失不平衡等,都能造成同步不准,这种情况下,我提供两个小办法能修正一下,有时在现场也能很有用,! L6 q1 A: i0 X8 q
原理很简单:液压缸的同步决定于活塞的运动速度、活塞的运动速度决定于无杆腔的流量(无杆腔做功时)、无杆腔的流量决定于管道的通径和流速。
5 j* q7 ~! B' @" B2 B' N$ {5 J* {9 q. w! B5 ^! I
         我这也是实际经验,刚上升到理论的,不一定通,两种方法我全用过,精调每个液压缸的速度,有时液压缸的规格还不一样。这方法也能成" N" F- I* p) R# R- ~1 }# a) c% B
(条件太过不行)- o- r; o3 H9 Z

  Z( J8 f: i# ]% U7 Z: l# r- R不知道我的说法能否得到认同。反正不太专业,业余的。
# T  j* D7 Y3 Q. o! g+ p; D* F! P& X; F
& o3 P! ?+ ~% r$ Z+ ^) O2 [
题外话,要是一个字一分的话我就发了。' m2 z! W' t7 v+ f* V6 t+ d* r
$ |7 S; N2 Z1 L) T4 w
[ 本帖最后由 zhangbo2140 于 2009-6-11 20:36 编辑 ]
发表于 2009-6-11 20:48:45 | 显示全部楼层 来自: 中国江苏扬州
采用同步阀精度低,一般只能作到10%左右,采用机械联板等传动,能作到同步,但应根据具体情况注意联接板强度(即机械同步),现在大多数采用位移传感器配比例阀作成开环或闭环传动,精度较高
发表于 2009-6-11 21:35:30 | 显示全部楼层 来自: 中国上海
在精度要求不高的情况下,现多采用同步液压马达或同步液压缸。2 E" F/ |/ x$ x; R7 f* M
第一张附图是从德国JAHNS公司同步液压马达样本中摘录下来,图片详细描述同步液压马达的工作原理,这里就不详细解释了。图片中黑框部分就一个液压同步马达。
& T' `$ Y( N5 B" K) w2 o第二张附图是从德国JAHNS公司同步液压缸样本中摘录下来,其反映了同步液压缸的结构。当从液压泵来的压力油从E1和E2进入油缸后,用于活塞是刚性串联的,于是一起向左运动,将活塞杆腔的油从A1和A2口送至执行机构。由于两个活塞面积一样,且刚性串联后运动速度一致,因此进入活塞腔的油量是一样的,从活塞杆腔排出的油量也是一样,因此两个执行机构的速度就一样了,也就实现了同步。9 S$ w: y1 R1 ~
; `. z" X# C) p! I2 z' G" s
[ 本帖最后由 schjie 于 2009-6-11 21:44 编辑 ]
1.jpg
e-1.jpg
发表于 2009-6-11 22:02:31 | 显示全部楼层 来自: 中国河北秦皇岛
比例阀加上pi控制就可以了吧
发表于 2009-6-14 23:10:27 | 显示全部楼层 来自: 中国重庆
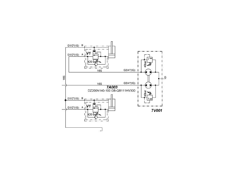
这个看你的要求了,包括精度和控制方式。最简单的要求,采用手动节流阀,哪个快就关掉哪个,这个在很多顶管机中应用很多,空载时两边油缸总是不一致,顶上负载(作用于同一负载)后就会自动同步。如果同步要求很严格,肯定是要做闭环控制,用高精度位移传感器进行检测反馈。如果对于一般较高精度的,采用集流阀(同步马达)后加平衡阀比较经济可靠,可以看图,很多德国工程机械均用这种结构。
Untitled 2.jpg
发表于 2009-6-15 00:36:09 | 显示全部楼层 来自: 中国山东济南
同步缸可以
发表于 2009-6-15 10:57:26 | 显示全部楼层 来自: 中国江苏无锡

回复 8# 自流井 的帖子

机械同步:齿轮齿条,机械强制同步!
发表于 2009-6-15 12:41:44 | 显示全部楼层 来自: 中国辽宁沈阳

回复 18# Engineer-wx 的帖子

最强的同步方式,按这个思路,还应该有更多的机械同步方式出现。谢谢
发表于 2009-6-15 20:52:02 | 显示全部楼层 来自: 中国上海
同步是个比较复杂的问题,通常要求不同采用的方法也不同。  z4 F$ T+ n6 f, |$ f/ x
如果有机械同步的话那液压系统也就不需要做什么东西了。
8 ^/ \5 L1 k" h4 L分流阀能做到5%' D& S7 N- j- X! d* m& W* b
同步马达能做到更好一点。
1 E/ [3 I0 Z" \要求更高一点就用位移传感器和比例阀做闭环控制。
1 G9 P1 B0 I  L' \其他的好像没有什么更好的办法了
发表于 2009-6-15 21:02:53 | 显示全部楼层 来自: 中国北京
应该是有一种机械同步的吧
! J, I6 V5 Y" f* k* J/ Y通过机构来保持同步
发表于 2009-6-15 21:15:27 | 显示全部楼层 来自: 中国上海
采用机械结构确实可以保证液压缸同步。但是机械结构同步需要设置机械机构,如同步轴、同步齿条,往往会造成设备的体积大。由于机械结构受力不均匀等原因,会造成同步机构损坏,增加维护工作量。因此在不少场合,越来越多的液压缸开始采用同步马达、同步油缸或比例伺服等技术来实现同步运动。
发表于 2009-6-15 21:21:11 | 显示全部楼层 来自: 中国辽宁沈阳
原帖由 xiaochong2000 于 2009-6-15 20:52 发表 http://www.3dportal.cn/discuz/images/common/back.gif* H0 V. R# H" ~, y1 _3 H
同步是个比较复杂的问题,通常要求不同采用的方法也不同。
: x2 }& U% S$ [" _如果有机械同步的话那液压系统也就不需要做什么东西了。
9 v$ o% C$ a) x. [/ S( I3 I. F) d5 I分流阀能做到5%
( ]; W0 U  K, ?. T7 G3 {+ H同步马达能做到更好一点。/ q" K4 o* R+ M3 P1 c( V
要求更高一点就用位移传感器和比例阀做闭环控制。& I+ e/ f5 B9 V  l" J+ z' d5 c
...
; u9 d; i- u# K" n6 m

' F& Q! j& M7 f2 W3 D& V4 c# g" z
0 H& ]8 h5 H) c  ~( W1 {8 d' Y液压系统的简化不能等同与液压系统就不做什么了,只有相互配合才是一个好的设计,我个人认为这个平衡同步系统,搞液压的也能设计才对,它只是液压的一部分,
发表于 2009-6-15 21:31:25 | 显示全部楼层 来自: 中国河南郑州
顶一个啦啦啦
发表于 2009-6-16 13:09:26 | 显示全部楼层 来自: 中国安徽安庆
采用集流分流阀将油缸串联起来就可以了
发表回复
您需要登录后才可以回帖 登录 | 注册

本版积分规则


Licensed Copyright © 2016-2020 http://www.3dportal.cn/ All Rights Reserved 京 ICP备13008828号

小黑屋|手机版|Archiver|三维网 ( 京ICP备2023026364号-1 )

快速回复 返回顶部 返回列表