QQ登录

只需一步,快速开始

登录 | 注册 | 找回密码

三维网

 找回密码
 注册

QQ登录

只需一步,快速开始

展开

通知     

查看: 962|回复: 1
收起左侧

[求助] 哪位大侠帮忙分析一下这个泵的原理啊?

[复制链接]
发表于 2010-9-15 13:05:04 | 显示全部楼层 |阅读模式 来自: 中国河北秦皇岛

马上注册,结识高手,享用更多资源,轻松玩转三维网社区。

您需要 登录 才可以下载或查看,没有帐号?注册

x

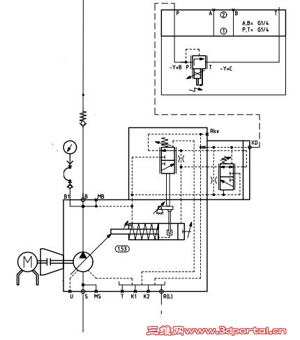
泵原理图

泵原理图
哪位帮忙分析一下这是什么泵啊?它的控制方式是什么?
发表于 2010-9-15 13:23:56 | 显示全部楼层 来自: 中国上海
应该是带远程调压的恒功率泵。
发表回复
您需要登录后才可以回帖 登录 | 注册

本版积分规则


Licensed Copyright © 2016-2020 http://www.3dportal.cn/ All Rights Reserved 京 ICP备13008828号

小黑屋|手机版|Archiver|三维网 ( 京ICP备2023026364号-1 )

快速回复 返回顶部 返回列表