QQ登录

只需一步,快速开始

登录 | 注册 | 找回密码

三维网

 找回密码
 注册

QQ登录

只需一步,快速开始

展开

通知     

查看: 1715|回复: 1
收起左侧

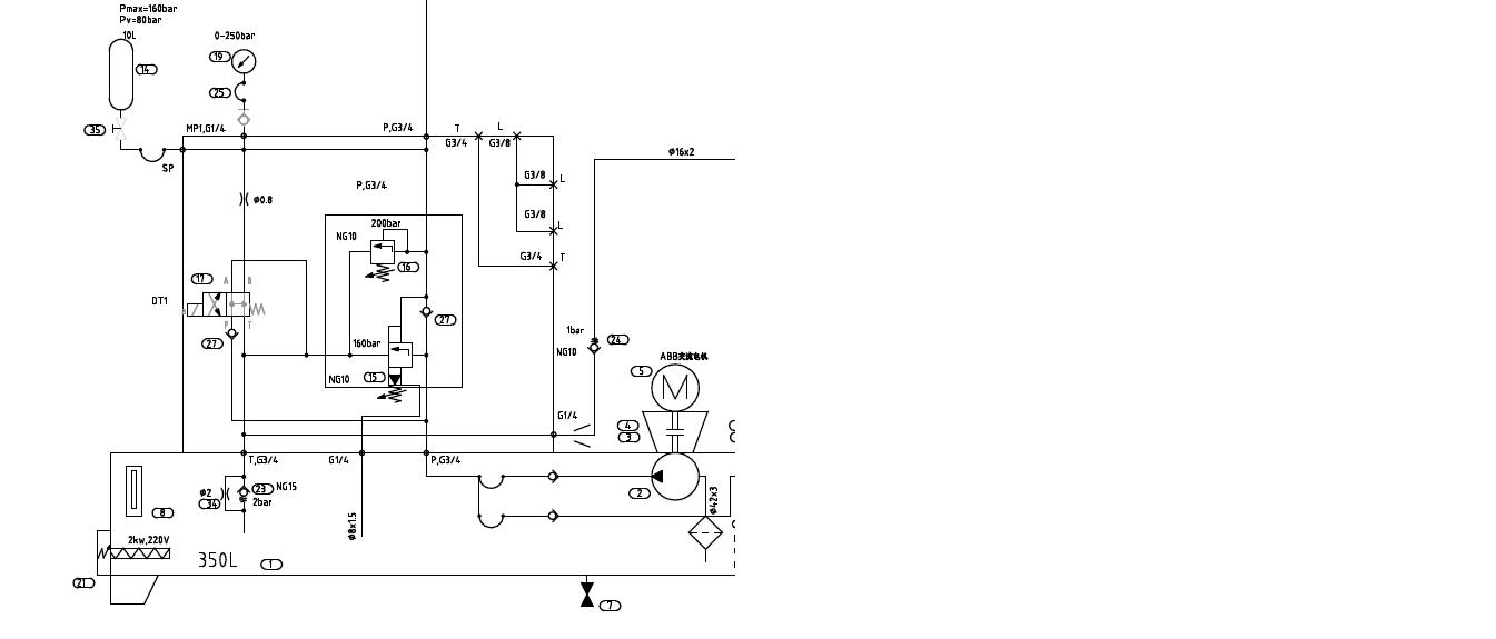
[求助] 请帮忙分析一下这个液压站的工作原理

[复制链接]
发表于 2010-6-11 19:29:10 | 显示全部楼层 |阅读模式 来自: 中国山东济南

马上注册,结识高手,享用更多资源,轻松玩转三维网社区。

您需要 登录 才可以下载或查看,没有帐号?注册

x
本帖最后由 chjq2008 于 2010-6-11 19:33 编辑
9 D+ Y, b; Z/ K2 i
/ B# f! p) C3 i3 R& }5 d1 n请帮忙分析一下这个液压站的工作原理
- x0 W  j3 r/ H) W主要是那三个阀如何实现补压和卸荷的
001.JPG
发表于 2010-6-12 12:11:03 | 显示全部楼层 来自: 中国福建厦门
这应该是个电磁卸荷阀和一个流溢阀,在压力达到系统要求时进入保压状态,先导油打开卸荷阀,油泵开始卸荷,同时电磁阀也断电;在系统保压的压力低于设定的压力值时,电接点压力表发讯给电磁阀,电磁阀通电,油泵开始补压,溢流阀应该是启个保护作用;不知道说得正确与否,还请指点
发表回复
您需要登录后才可以回帖 登录 | 注册

本版积分规则


Licensed Copyright © 2016-2020 http://www.3dportal.cn/ All Rights Reserved 京 ICP备13008828号

小黑屋|手机版|Archiver|三维网 ( 京ICP备2023026364号-1 )

快速回复 返回顶部 返回列表