QQ登录

只需一步,快速开始

登录 | 注册 | 找回密码

三维网

 找回密码
 注册

QQ登录

只需一步,快速开始

展开

通知     

查看: 1415|回复: 5
收起左侧

[讨论] 变量泵,是DRG控制方式吗

[复制链接]
发表于 2010-3-2 20:59:39 | 显示全部楼层 |阅读模式 来自: 中国内蒙古呼和浩特

马上注册,结识高手,享用更多资源,轻松玩转三维网社区。

您需要 登录 才可以下载或查看,没有帐号?注册

x
本帖最后由 lszdyx 于 2010-3-3 18:56 编辑
! F8 A. f# P# k1 |5 g* h9 G: K+ X2 X' Q5 i
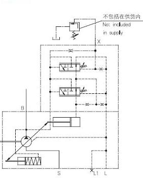
如图所示,这是个什么泵,图中通过比例溢流阀控制泵的那个口,为什么蓄能器没有装在泵的出口而是装在了那条虚线上,该虚线又是什么?
$ O: H, O, k4 U' G难道这是DRG  ,远程控制方式?
6 T* b+ W1 w  A% y) l7 p) X5 ~+ V7 V2 ^+ v' C

0 ^4 q1 ^4 L" y4 E( a上图与102图的泵是否一个工作原理,同样的控制方式????????
100.jpg
102.jpg
 楼主| 发表于 2010-3-2 23:14:20 | 显示全部楼层 来自: 中国内蒙古呼和浩特
希望高手指点一下
发表于 2010-3-3 08:31:13 | 显示全部楼层 来自: 中国江苏南通
这样加蓄能器应与加在主回路是一样的。; W  J4 Q5 n+ t* W
# l# D. e* B) \- x2 X& K4 M8 ]
何来远程控制?
 楼主| 发表于 2010-3-3 18:54:47 | 显示全部楼层 来自: 中国内蒙古呼和浩特
图中比例溢流阀25是直接控制泵出口压力的,就像常规使用那样吗》?还是控制变量泵的斜盘的?
 楼主| 发表于 2010-3-3 18:58:00 | 显示全部楼层 来自: 中国内蒙古呼和浩特
我又上传了图102,请版主看一下,上面的泵我觉的是将溢流阀的P口直接接在泵的遥控口上的,好像与下面的是一样的控制原理?
 楼主| 发表于 2010-3-11 23:31:48 | 显示全部楼层 来自: 中国内蒙古呼和浩特
希望业内行家里手帮忙分析一下,小弟很是着急,另外该泵有泄油口,该口可以直接接回油箱吗,有被压要求吗,我的油泵电机组是旁置式的。
发表回复
您需要登录后才可以回帖 登录 | 注册

本版积分规则


Licensed Copyright © 2016-2020 http://www.3dportal.cn/ All Rights Reserved 京 ICP备13008828号

小黑屋|手机版|Archiver|三维网 ( 京ICP备2023026364号-1 )

快速回复 返回顶部 返回列表