QQ登录

只需一步,快速开始

登录 | 注册 | 找回密码

三维网

 找回密码
 注册

QQ登录

只需一步,快速开始

展开

通知     

查看: 1800|回复: 10
收起左侧

[求助] 电液伺服静力加载系统回路图

[复制链接]
发表于 2010-1-14 14:44:58 | 显示全部楼层 |阅读模式 来自: 中国内蒙古呼和浩特

马上注册,结识高手,享用更多资源,轻松玩转三维网社区。

您需要 登录 才可以下载或查看,没有帐号?注册

x
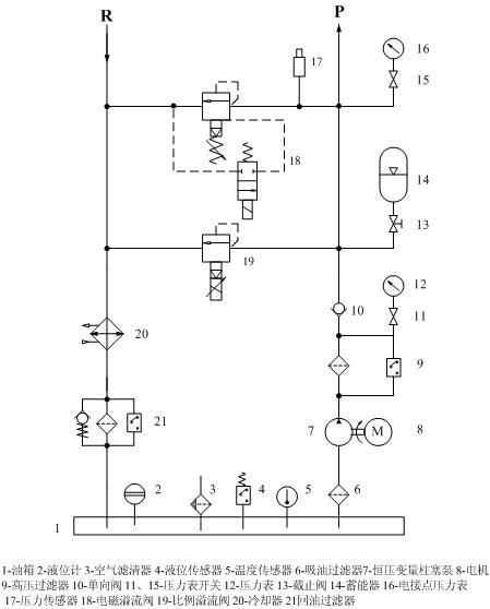
图1为油源原理图,图2为伺服回路图,欲设计4个通道的液压伺服加载系统,每个通道最大承载50T,供油压力最大为28MPa,油缸为200/120-300,该系统用于工件或产品的静力加载,比方说拉压弯扭等试验!
! d- b( _7 m) a
9 o1 G. U. ]6 P, U: [现在我想将伺服阀与油缸中间的其他阀类都省略掉,不知是否可行,也就是直接将图1出口连接伺服阀,然后伺服阀通过软管连接伺服缸,希望大家提一些建议或意见!
1.jpg
2.jpg
发表于 2010-1-15 01:19:53 | 显示全部楼层 来自: 中国浙江宁波
拜读啦,多谢
 楼主| 发表于 2010-1-15 13:53:40 | 显示全部楼层 来自: 中国内蒙古呼和浩特
希望业内高手指教,谢谢
发表于 2010-1-15 14:41:23 | 显示全部楼层 来自: 中国浙江温州
看不清楚,最好传个CAD的图打包上来
 楼主| 发表于 2010-1-17 15:19:50 | 显示全部楼层 来自: 中国内蒙古呼和浩特
就实现4通道液压伺服加载系统,各位认为原理图应该是什么样的,伺服阀和油缸直接连接是一种方式;另一种方式再伺服阀和油港间加液控单向阀。各位能否分析其原因和利弊,谢谢,着急
 楼主| 发表于 2010-1-18 16:00:30 | 显示全部楼层 来自: 中国内蒙古呼和浩特
忘高手赐教
发表于 2010-1-18 20:35:44 | 显示全部楼层 来自: 中国内蒙古呼和浩特
我也不知道啊
发表于 2010-1-19 19:48:13 | 显示全部楼层 来自: 中国甘肃兰州
你这个图实在看不清楚,不过一般为提高系统动态特性,伺服阀均装在液压缸上;常规液压换向阀是为了加载前后的快退或快进,液压锁不可省。
 楼主| 发表于 2010-1-19 20:21:35 | 显示全部楼层 来自: 中国内蒙古呼和浩特
本帖最后由 lszdyx 于 2010-1-19 20:22 编辑
. e0 t( {" M5 W9 ]' Y8 l  l. a0 d
) ]5 {& R  Y% z您说的是液压锁换是液控单向阀啊?为什么不能省?
10011414444e165a66964de10f.jpg
 楼主| 发表于 2010-1-19 20:23:59 | 显示全部楼层 来自: 中国内蒙古呼和浩特
大家可以双击图片就可以放大了
 楼主| 发表于 2010-1-24 16:54:05 | 显示全部楼层 来自: 中国内蒙古呼和浩特
再次请大家帮忙
发表回复
您需要登录后才可以回帖 登录 | 注册

本版积分规则


Licensed Copyright © 2016-2020 http://www.3dportal.cn/ All Rights Reserved 京 ICP备13008828号

小黑屋|手机版|Archiver|三维网 ( 京ICP备2023026364号-1 )

快速回复 返回顶部 返回列表