QQ登录

只需一步,快速开始

登录 | 注册 | 找回密码

三维网

 找回密码
 注册

QQ登录

只需一步,快速开始

展开

通知     

查看: 1360|回复: 3
收起左侧

[求助] 谁能做如下的液压系统

[复制链接]
发表于 2009-12-7 15:33:28 | 显示全部楼层 |阅读模式 来自: 中国北京

马上注册,结识高手,享用更多资源,轻松玩转三维网社区。

您需要 登录 才可以下载或查看,没有帐号?注册

x
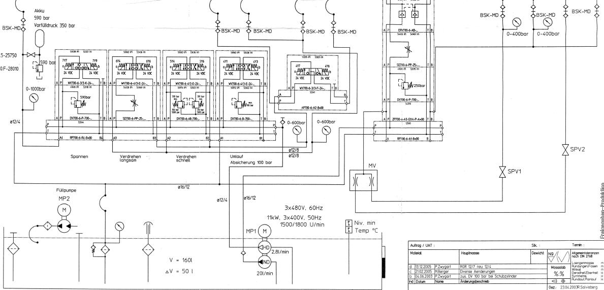
客户定制如下液压系统, 液压站+液压缸(如图示); 谁能做可以发短信给我

12.pdf

813.95 KB, 下载次数: 44

发表于 2009-12-9 22:54:03 | 显示全部楼层 来自: 中国重庆
可以做 需具体参数。怎么联系
发表于 2009-12-10 10:06:00 | 显示全部楼层 来自: 中国辽宁本溪
高、低压泵系统。; T# H8 l2 P3 A7 g8 q  F
高、低压泵的流量都很小。. g% Y; |+ k) ~# p
该系统是用于什么设备上的?; N( ?! E. ~0 d. ]% `
指定泵、阀的厂家是谁?
发表于 2009-12-10 17:07:20 | 显示全部楼层 来自: 中国江苏南通
可以做,包括设计安装。
未命名.jpg
发表回复
您需要登录后才可以回帖 登录 | 注册

本版积分规则


Licensed Copyright © 2016-2020 http://www.3dportal.cn/ All Rights Reserved 京 ICP备13008828号

小黑屋|手机版|Archiver|三维网 ( 京ICP备2023026364号-1 )

快速回复 返回顶部 返回列表