QQ登录

只需一步,快速开始

登录 | 注册 | 找回密码

三维网

 找回密码
 注册

QQ登录

只需一步,快速开始

展开

通知     

查看: 2494|回复: 15
收起左侧

[已解决] 附图中间是什么阀?

[复制链接]
发表于 2009-11-30 15:30:01 | 显示全部楼层 |阅读模式 来自: 中国上海

马上注册,结识高手,享用更多资源,轻松玩转三维网社区。

您需要 登录 才可以下载或查看,没有帐号?注册

x
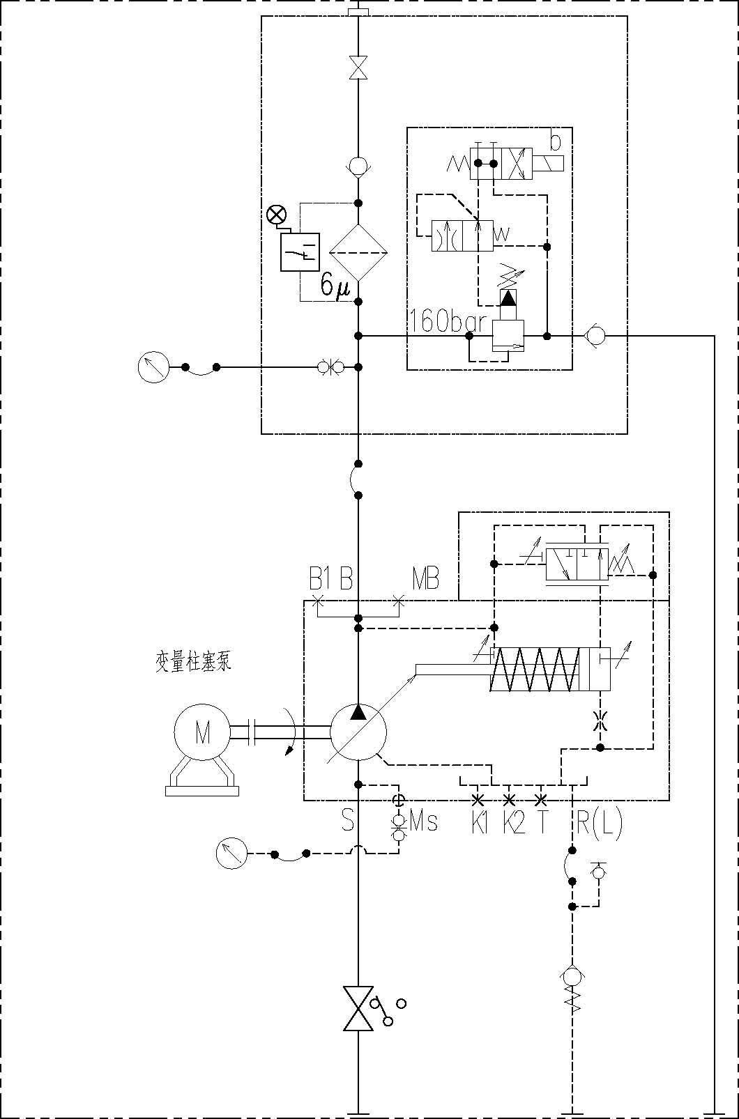
各位网友,我在做项目时遇到一个阀,从未见过,特向各位求教,请各位知道的言语一声,非常感谢!& P- K/ O+ a" C8 C
附图中云线中的阀是什么阀,起什么作用?另外,有哪家液压公司的样本上有?再次感谢
8 E9 `, S6 k2 `$ R; R8 Z
1 g& V. h& I: Z& L  T[ 本帖最后由 zgxhit 于 2009-12-3 16:58 编辑 ]
Snap1.jpg
发表于 2009-11-30 16:05:15 | 显示全部楼层 来自: 中国山东威海
好像是个二通节流阀,液控的。
 楼主| 发表于 2009-11-30 18:23:53 | 显示全部楼层 来自: 中国上海

回复 2# 冰雪男儿123 的帖子

谢谢二楼!我了解到好像叫缓冲阀,但是在力士乐的样本上没有找到,而且具体的作用我也不是很清楚,所以提出来请大家帮忙看一下。. }5 E$ a0 m+ j1 i: `* D* G; t' t6 J. r
另外,说明一下,这组阀是并联在泵的出口用于建立系统压力和卸荷。
/ ?. Y# m* t& P8 b$ K欢迎大家继续讨论。
, \* R: b0 o" a& V, r, b% t+ c9 t- F& L9 Y' [1 u
[ 本帖最后由 zgxhit 于 2009-11-30 18:25 编辑 ]
发表于 2009-11-30 19:12:43 | 显示全部楼层 来自: 中国山西大同
可能是两通压力补偿器。3 e2 v  B/ ]$ `0 S# |' S8 c9 X

  V0 y0 o+ p: ~3 K4 z* ]+ g[ 本帖最后由 haoyunlai 于 2009-11-30 19:23 编辑 ]
发表于 2009-11-30 19:14:23 | 显示全部楼层 来自: 中国山西大同
把泵与阀的连接图发上来,好分析。
发表于 2009-11-30 21:04:40 | 显示全部楼层 来自: 中国安徽芜湖
这种阀REXROTH,PARKER都不生产.
7 P! D$ w$ A3 U4 q1 A7 F特殊用处的阀一般找HAWEI,H+L等公司生产特殊用处的阀.., A% Z" A8 ]6 l+ a# D$ p

- W1 [. r& a6 T7 l' Z6 D$ v正如气动阀,FESTO,REXROTH都只生产通用阀.
 楼主| 发表于 2009-12-1 11:13:01 | 显示全部楼层 来自: 中国上海

回复 5# haoyunlai 的帖子

好,多谢!请看附图7 A7 Q3 E0 N  O3 @6 t$ k# }

: P1 I( N$ X5 z6 C[ 本帖最后由 zgxhit 于 2009-12-1 11:17 编辑 ]
11.jpg
发表于 2009-12-1 12:27:01 | 显示全部楼层 来自: 中国山东
这个应该是个缓冲阀吧。系统加载的时候先导油需要通过节流口,从而实现主阀动作速度的控制。

评分

参与人数 1三维币 +1 收起 理由
自流井 + 1 回山东了啊,支持个。

查看全部评分

发表于 2009-12-1 12:41:39 | 显示全部楼层 来自: 中国广东深圳
同意 八楼的说法!大概也就是这种作用了吧!
 楼主| 发表于 2009-12-1 12:43:02 | 显示全部楼层 来自: 中国上海

回复 8# 46792974 的帖子

多谢!请问有没有相关的资料可以参考~
发表于 2009-12-1 20:51:31 | 显示全部楼层 来自: 中国辽宁鞍山
怎么看都象个电磁溢流阀,先导油路加个缓冲有什么意义??
 楼主| 发表于 2009-12-2 08:08:18 | 显示全部楼层 来自: 中国上海

回复 11# 回家987 的帖子

先导油路加缓冲可以使电磁阀换向(即系统压力建立)时,减少冲击,换向平稳。这是我个人的理解。欢迎大家继续讨论。
发表于 2009-12-2 09:09:54 | 显示全部楼层 来自: 中国广西柳州
这个不是溢流阀么?装在这上面的缓冲到底有什么用,怎么工作的?有点看不懂!
发表于 2009-12-2 17:30:27 | 显示全部楼层 来自: 中国湖南株洲
没用过。。但按作用看似乎起缓冲作用
发表于 2009-12-24 14:51:40 | 显示全部楼层 来自: 中国黑龙江哈尔滨
是缓冲阀,用于电磁溢流阀的先导回路中,以减小卸荷时的液压冲击。他的原理相当于一个压力控制的可变液阻。当电磁阀得电(即系统建压)时,给先导回路加了很大的液阻。当电磁阀失电(即系统压力卸荷)时,缓冲阀里的弹簧使阀口逐渐开大,直至完全打开。因此,即可消除液压冲击,又可充分卸荷。
发表于 2010-1-8 23:11:51 | 显示全部楼层 来自: 中国广东深圳
缓冲阀。油研样本上有
发表回复
您需要登录后才可以回帖 登录 | 注册

本版积分规则


Licensed Copyright © 2016-2020 http://www.3dportal.cn/ All Rights Reserved 京 ICP备13008828号

小黑屋|手机版|Archiver|三维网 ( 京ICP备2023026364号-1 )

快速回复 返回顶部 返回列表