QQ登录

只需一步,快速开始

登录 | 注册 | 找回密码

三维网

 找回密码
 注册

QQ登录

只需一步,快速开始

展开

通知     

查看: 1300|回复: 7
收起左侧

[求助] 大家帮忙看下这是个什么阀?

[复制链接]
发表于 2009-9-5 17:26:46 | 显示全部楼层 |阅读模式 来自: 中国河北唐山

马上注册,结识高手,享用更多资源,轻松玩转三维网社区。

您需要 登录 才可以下载或查看,没有帐号?注册

x
小弟我是个学徒,有许多不明白的地方需要求教各位,今天研究图纸的时候见到一个阀不认识,翻遍资料也没有找到,所以想请教下,这是个什么阀?
5 Q+ f8 i5 p' m与比例阀串联的~ 1.rar (28.86 KB, 下载次数: 10)
 楼主| 发表于 2009-9-5 17:27:23 | 显示全部楼层 来自: 中国河北唐山
图片不知道为什么不能上传,所以打了个压缩包,抱歉了- -!
发表于 2009-9-6 08:30:43 | 显示全部楼层 来自: 中国四川成都
帮楼主贴图。
0 J$ |: V1 S5 g! _( L1 ~. o; A5 @8 ?6 z
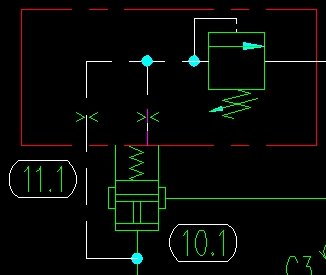
1.jpg   a4 e! X. u: o6 b5 r
8 K) O4 V* R) `6 W! f
未命名.JPG
发表于 2009-9-6 09:25:50 | 显示全部楼层 来自: 中国山西大同
此阀是插装阀。2楼已贴出了,是直控顺序阀。7 J: E+ N0 V! J8 x0 f0 @

# a* Y6 u4 I  A) f当A点的进油压力未达到上面溢流阀的开启压力时,此时,下面的阀上、下腔的油压相同,作用力也相同,在弹簧力的作用下,阀芯关闭,故A与B不同。当溢流阀开启时,下面的阀的上腔液压力降低,阀打开,A与B同。
 楼主| 发表于 2009-9-6 14:09:28 | 显示全部楼层 来自: 中国河北唐山

回复 3# cdxwg 的帖子

十分感谢您的热心帮助!
 楼主| 发表于 2009-9-6 14:29:32 | 显示全部楼层 来自: 中国河北唐山

回复 4# haoyunlai 的帖子

十分感谢您。
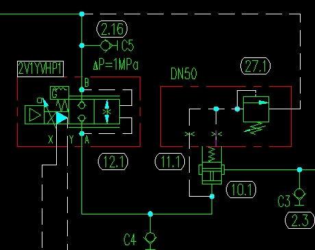
, P) W/ p& v9 T5 z6 E& `0 S; `& i但是我的原理图是从B侧进油,A侧接到油缸上。是不是这样:因为开始A侧无压力,插装阀的上腔没有压力控制,压力油从B进入后可以直接打开插装阀经过A到液压缸,同时有一路控制油达到插装阀的上腔,因为此时上下腔压力相同,所以此时的插装阀处于一个开启的平衡位置。当B侧不再进油的时候,插装阀瞬间关闭。溢流阀在这里起到背压的作用,因为假如没有这个溢流阀的话,插装阀的控制油路也就不可能有压力了。4 N2 W( n4 A/ K, Y
大家看看是这个意思吗?(话说怎么看那个应该是顺序阀吧?不是溢流阀吧?)' ]( y5 v. ^% _. @( g+ o7 |
附图(把IE级别设置一下就可以发图了)9 t) [4 H% v2 c; q' u* }

! a; C  `* @8 e[ 本帖最后由 alexaya2009 于 2009-9-6 14:41 编辑 ]
2.jpg
2.jpg
发表于 2009-9-6 14:38:59 | 显示全部楼层 来自: 中国上海
学习一下啊
发表于 2009-9-6 15:22:51 | 显示全部楼层 来自: 中国四川成都

我一看到感觉是减压阀

从图上看应该是减压阀插件的画法,但仔细一想又有点说不通,如果是顺序阀的话,他的油口应该是从A到B,不应该是B到A啊?真想看看他现场装的是什么插件!!
发表回复
您需要登录后才可以回帖 登录 | 注册

本版积分规则


Licensed Copyright © 2016-2020 http://www.3dportal.cn/ All Rights Reserved 京 ICP备13008828号

小黑屋|手机版|Archiver|三维网 ( 京ICP备2023026364号-1 )

快速回复 返回顶部 返回列表