QQ登录

只需一步,快速开始

登录 | 注册 | 找回密码

三维网

 找回密码
 注册

QQ登录

只需一步,快速开始

展开

通知     

全站
8天前
查看: 2791|回复: 20
收起左侧

[讨论] 帮忙看一下这张图有没有问题

[复制链接]
发表于 2009-7-31 21:52:21 | 显示全部楼层 |阅读模式 来自: 中国河南南阳

马上注册,结识高手,享用更多资源,轻松玩转三维网社区。

您需要 登录 才可以下载或查看,没有帐号?注册

x
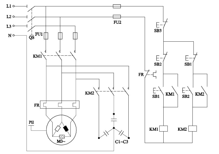
电动机随机补偿电容器的控制图,有没有什么问题.大家帮忙分析一下,谢谢.
111.jpg
发表于 2009-7-31 23:45:47 | 显示全部楼层 来自: 中国北京
好像KM1和KM2不能同时吸合。
发表于 2009-8-1 07:06:39 | 显示全部楼层 来自: 中国江苏徐州
KM1和KM2就是不能同时吸合
6 |" A4 Y6 ]& E$ ^$ x# ^; G只是不明白楼主设计KM1和KM2两个不同但作用相同的通路是什么意图
发表于 2009-8-1 07:11:54 | 显示全部楼层 来自: 中国北京
说实话: 您的逻辑关系不正确. ' `  d6 B2 a( R: Q. Z/ T
照你题目所说, 本电路是电动机随机补偿电容器, 可实际上, 倒象一个功率因数补偿电路, 可是逻辑关系还是反的. 不知道楼主这个电路是干什么的... :(
发表于 2009-8-1 10:16:38 | 显示全部楼层 来自: 中国河北唐山
你控制回路用380?
发表于 2009-8-1 10:25:23 | 显示全部楼层 来自: 中国河南焦作
我觉得KM1,KM2需要同时西和才对
 楼主| 发表于 2009-8-1 11:34:45 | 显示全部楼层 来自: 中国河南南阳

谢谢大家

这是一本书上的图,也是觉得有些问题.该如何改正呢?
发表于 2009-8-1 11:49:38 | 显示全部楼层 来自: 中国黑龙江哈尔滨
功率因数补偿?; |% U5 p; l- D% }! j' p0 n
过电压吸收?1 \2 J8 ]6 V2 h+ w; X
电容制动?5 _, Q4 B, c4 M0 F

7 W9 d9 \* F/ w3 u6 n我看,更象是电容制动电路。在断开KM1的同时,接通KM2,可以大大缩短电机停转的时间。当然此时的电流较大,还应接入限流、调解的电阻为好,并且可以通过调整电阻来调解电机电气制动的强度。

评分

参与人数 1三维币 +5 收起 理由
z6z6j6 + 5 应助

查看全部评分

发表于 2009-8-3 00:16:50 | 显示全部楼层 来自: 中国广东深圳
切换电路吧
发表于 2009-8-3 09:44:06 | 显示全部楼层 来自: 中国陕西西安
我觉得8楼的正解,支持。
发表于 2009-8-3 10:07:21 | 显示全部楼层 来自: 中国河南洛阳
8楼的解释更合理一些,如果是电动机随机补偿电容器的控制,那么为什么在电动机运行时电容器不工作,反而在停止时工作呢?
发表于 2009-8-3 14:19:26 | 显示全部楼层 来自: 中国上海
8楼的为正解,支持。
发表于 2009-8-3 18:53:46 | 显示全部楼层 来自: 中国河北保定
同意8楼观点。* q6 |/ }9 D9 M1 V3 @( F# c) }
属于电容制动,当电动机断开时电容回路切入,旋转的转子会产生励磁电动势——即有电流流过,通过电容器回路形成感生电流,该电流产生的磁场于转子绕组中感生电流互相作用,产生一个制动力矩,使得电动机受制动停转。( ]1 H$ E4 z2 d8 G( a  q
还如8楼所述,如果加入电阻的话会更好,7 e; x7 X; g5 c. D) V: l( R
一是起限流作用,保护器件,而是增加能耗,快速制动。

评分

参与人数 1三维币 +5 收起 理由
z6z6j6 + 5 应助

查看全部评分

发表于 2009-8-3 22:48:04 | 显示全部楼层 来自: 中国黑龙江大庆
8楼正确,这图我书上也有!
发表于 2009-8-7 23:06:28 | 显示全部楼层 来自: 中国山东德州
同意8楼观点,支持8楼。
发表于 2009-8-8 07:27:06 | 显示全部楼层 来自: 中国浙江宁波
我觉得KM1与KM2须设计成互锁结构,否则失去控制电路的意义
发表于 2009-8-8 14:34:22 | 显示全部楼层 来自: 澳大利亚
加入电阻,不就是串接电阻制动了了?
发表于 2009-8-8 16:29:30 | 显示全部楼层 来自: 中国江苏盐城
8楼的解释更合理一些,KM1与KM2须设计成互锁结构会更好
发表于 2009-8-12 15:26:35 | 显示全部楼层 来自: 中国河南平顶山

回复 6# wanglidong 的帖子

同时吸和干什么,两个启动按钮是互锁的
发表于 2009-8-13 22:20:23 | 显示全部楼层 来自: 中国北京
1、同意8楼,电容制动
6 v& g6 c6 {. F/ p. B+ z
8 V5 m# B" L7 a: h[ 本帖最后由 dayGhost 于 2009-8-13 22:21 编辑 ]
发表于 2009-8-13 23:41:29 | 显示全部楼层 来自: 中国广东中山
感觉不到是个补偿的电路  8 G: ^4 m1 k8 k0 i0 m* t
但说是个制动的  有点道理
发表回复
您需要登录后才可以回帖 登录 | 注册

本版积分规则


Licensed Copyright © 2016-2020 http://www.3dportal.cn/ All Rights Reserved 京 ICP备13008828号

小黑屋|手机版|Archiver|三维网 ( 京ICP备2023026364号-1 )

快速回复 返回顶部 返回列表