QQ登录

只需一步,快速开始

登录 | 注册 | 找回密码

三维网

 找回密码
 注册

QQ登录

只需一步,快速开始

展开

通知     

查看: 1948|回复: 5
收起左侧

[求助] LS与LUDV的差别从原理上怎样解释?

[复制链接]
发表于 2009-4-25 09:22:46 | 显示全部楼层 |阅读模式 来自: 中国浙江杭州

马上注册,结识高手,享用更多资源,轻松玩转三维网社区。

您需要 登录 才可以下载或查看,没有帐号?注册

x
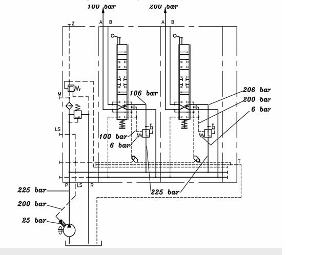
LS系统,其输出流量与负载压力无关性是节流阀前的定差减压阀来实现的,当泵输出的最大流量小于各执行元件的流量总和时,此压力补偿阀的压差调节作用将失效,流量将流向具有最低负载压力执行器,从定差减压阀的原理上应该怎样解释?为什么流量不够时,流量就会流向低压执行器?
1 D& {1 x) J' P! ?6 J( ^0 K( ?! C% n" O( a
我知道,当流量足够时,节流阀的前后压差在数值上等于定差减压阀的弹簧压力,为什么流量不够时,此压差会减小?减小后为何就会导致流量流向低压执行器?
7 L3 _% G# w. U( G9 w* `9 ~
; }" A0 I0 [' w1 I6 F0 r还有LUDV系统,当流量足够时,因为节流阀压差恒相等,压力补偿阀后的压力是否相同(若负载不同)从压力补偿阀的原理上怎样解释?
" {9 s# ]! u$ d& F! v8 j% e从图可以看出:PM1=PM2,而PI不等于P2,所以PM1-P1不等于PM2-P2,这么说,所以这个压力补偿器也消耗一部分压差?(但照理说,就算是消耗压差,但也应该消耗相等的压差啊?)难道消耗的压差与作用在其上的负载压力也有关?压力补偿阀的出口压力是不是不同(等于各自的负载压力)?7 `3 F! M! d* c! r

. H$ g' Y/ P2 n/ X+ k- g换句话说,流量充足时,LUDV系统怎样实现输出流量与负载压力无关的特性?* n6 k5 F4 ]$ d& {8 u7 \6 S

0 @0 A' i0 [$ W% Z4 _: b7 j[ 本帖最后由 dcz19831009 于 2009-4-25 15:56 编辑 ]
未命名.JPG
未命名2.JPG
发表于 2009-4-26 20:54:06 | 显示全部楼层 来自: 中国北京
对LS和LUDV的讨论,我记得本论坛已有。2 A& v6 C7 P+ ^8 Z
楼主可以搜索一下。
" A4 P5 G. \7 ]+ a; U对LUDV就楼主的话题简单说点:/ \# G" p9 Y/ Q% C
各补偿阀消耗的压差是不一样的,这个压差与各联的负载有关。
 楼主| 发表于 2009-4-27 08:11:18 | 显示全部楼层 来自: 中国浙江杭州
我都已经搜索过了,大部分资料都直接说成是那样,没有说明是为什么?没有从各补偿阀的原理上来说明
* z+ t) q) {5 i我的问题楼上总结的对,但我第一个问题是:LS系统,为什么流量不够时,流量就会流向低压执行器?
发表于 2009-4-27 12:58:21 | 显示全部楼层 来自: 中国江苏连云港
流量不够时,液压油会流向低压处的。
发表于 2009-4-28 13:50:58 | 显示全部楼层 来自: 中国辽宁本溪
根据阀口流量公式,当高负载控制阀进出口的压差△P1=0时,进入高负载的流量就为零了。" k3 a# N# Z7 A. D# r3 U
而此时,如果低负载控制阀进出口的压差△P2≠0,则流量便都进入低负载。  K( P' |. i' Q. s8 C

1 _! \" O/ _% e3 H3 _5 K$ c8 [4 A[ 本帖最后由 bohaiyan 于 2009-4-28 13:58 编辑 ]
头像被屏蔽
发表于 2009-4-28 16:15:26 | 显示全部楼层 来自: 中国广东深圳
提示: 作者被禁止或删除 内容自动屏蔽
发表回复
您需要登录后才可以回帖 登录 | 注册

本版积分规则


Licensed Copyright © 2016-2020 http://www.3dportal.cn/ All Rights Reserved 京 ICP备13008828号

小黑屋|手机版|Archiver|三维网 ( 京ICP备2023026364号-1 )

快速回复 返回顶部 返回列表