QQ登录

只需一步,快速开始

登录 | 注册 | 找回密码

三维网

 找回密码
 注册

QQ登录

只需一步,快速开始

展开

通知     

查看: 1552|回复: 2
收起左侧

[讨论] 衬里容器制造要点

[复制链接]
发表于 2009-4-14 18:45:19 | 显示全部楼层 |阅读模式 来自: 中国湖北黄石

马上注册,结识高手,享用更多资源,轻松玩转三维网社区。

您需要 登录 才可以下载或查看,没有帐号?注册

x
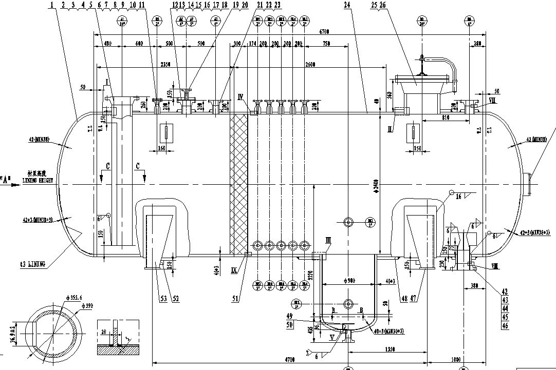
哪为朋友接触过衬里容器,有以下疑问:( V" ?: j' n0 W0 S; v
1.容器衬里什么时候进行?水压试验前还是水压试验后?3 X8 k) S/ t2 x- \$ j% _
2.衬里层与基层怎样连接?需要塞焊吗?- U& C( P* s  k/ r! N7 i8 k
3.衬里层紧密性试验怎样检查?是不是在基层开M10检漏口,充入压缩空气进行检查?
4 _  n  m( \* C$ r% q4.衬里层焊缝与基层焊缝可以重合吗?如果重合是否影响射线探伤?
# ]( |6 U/ p. _' e* Y: s% Y! G有知道的朋友能否给个建议,特别说明,此设备按ASME Ⅷ 1标准进行设计制造.
. c; ~  {- p0 b' e' ]$ u' g注明:此设备基层材料SA516-70,衬里材料为:316L,厚度3mm。
& f, C% S. [# h) ~& d6 E8 I# Y( y7 }& s9 X) x# T+ r: ~% Z
[ 本帖最后由 ljf507 于 2009-4-15 08:38 编辑 ]
截图00.jpg
截图01.jpg
发表于 2009-4-14 20:20:29 | 显示全部楼层 来自: 中国江苏南京
1.容器防腐蚀衬里的方法有多种,如:
, [4 x& m! o7 k6 N/ \+ z, u(1)活套衬里法' D) a; G: A6 X9 L3 r6 P
(2)机械撑紧衬里法
* D+ V! W& w3 P(3)热套衬里法
5 N) t6 c$ k* J/ p4 O4 H2 K, P(4)多层包扎法
& J9 @9 m; M  |2 P! E6 B% `(5)堆焊法
. q. ~: k9 U  d3 H: Z2 U(6)热压胀法9 H6 g5 ]) v( G! W; v
(7)爆炸衬里法6 Z- z- E5 n5 P. m) d
(8)滚压法
, ]0 |( n  U7 h" ^* p/ G$ f4 Q但在实际工程中,最常用的是爆炸复合板衬里容器。0 y/ n9 Q5 ]) u
2.有关衬里容器设计制造的相关问题详见:' Q" q4 Y2 v* K, I
(1)化工设备设计全书 钛制化工设备( p# T3 J. l- a) Q5 @3 q
http://www.3dportal.cn/discuz/viewthread.php?tid=1604592 [; @% _, \2 {" A! j
(2)化工设备设计全书 化工容器0 e& ^% F7 D/ Y, k3 [9 q5 ]
http://www.3dportal.cn/discuz/viewthread.php?tid=160459- g8 W2 U  m5 Q7 H# c* A( ~' S$ r/ `
(3)特殊压力容器
7 K3 n+ e; c! Shttp://www.3dportal.cn/discuz/viewthread.php?tid=228817# G0 k3 j9 ?5 z, g1 Z( t

3 f0 N6 L& C2 X  K6 D/ d$ _[ 本帖最后由 bj2008 于 2009-4-14 20:43 编辑 ]

复合板压力容器的制造.pdf

102.19 KB, 下载次数: 11

用复合板制造压力容器应注意的几个问题.pdf

75.13 KB, 下载次数: 10

发表于 2009-4-14 21:38:29 | 显示全部楼层 来自: 中国江苏无锡
除了金属衬里,还有非金属衬里,楼主所指的是什么样的衬里,得说明白了。
" W  B1 b5 C! b6 F1 \G/T 20676-1990 砖板衬里化工设备# s+ q! @  n% y/ }
http://www.3dportal.cn/discuz/viewthread.php?tid=201348( E6 v  g) w. g$ X8 R% t$ U
HG/T 20677-1990 橡胶衬里化工设备  }3 d- A: d$ W
http://www.3dportal.cn/discuz/viewthread.php?tid=146701# z5 ~) _4 j% O  y  {- Y' c
HG/T 20678-2000 衬里钢壳设计技术规定% d( I! g* g5 m0 w+ x
http://www.3dportal.cn/discuz/viewthread.php?tid=1466978 ~& l5 [/ x$ v0 i) \3 {. W
HG 20536-1993 聚四氟乙烯衬里设备4 W. M; }/ d( v1 d" v! |
http://www.3dportal.cn/discuz/viewthread.php?tid=201263
) n0 @. j, F- t5 {1 u9 bSY/T 0326-2002 钢制储罐内衬环氧玻璃钢技术标准* i* q/ C4 ]+ n" l, a! t
http://www.3dportal.cn/discuz/viewthread.php?tid=187108" ~" j3 y* J5 [2 f# {& g& {
HG 2432-2001 搪玻璃设备技术条件
* `4 F6 D$ U! I% x! |4 q/ @7 nhttp://www.3dportal.cn/discuz/viewthread.php?tid=200707
发表回复
您需要登录后才可以回帖 登录 | 注册

本版积分规则


Licensed Copyright © 2016-2020 http://www.3dportal.cn/ All Rights Reserved 京 ICP备13008828号

小黑屋|手机版|Archiver|三维网 ( 京ICP备2023026364号-1 )

快速回复 返回顶部 返回列表