QQ登录

只需一步,快速开始

登录 | 注册 | 找回密码

三维网

 找回密码
 注册

QQ登录

只需一步,快速开始

展开

通知     

查看: 2025|回复: 12
收起左侧

[求助] 不明白

[复制链接]
发表于 2009-1-30 18:11:01 | 显示全部楼层 |阅读模式 来自: 中国广西玉林

马上注册,结识高手,享用更多资源,轻松玩转三维网社区。

您需要 登录 才可以下载或查看,没有帐号?注册

x
A.bmp ' U4 g2 w: V3 Q- [

0 ~; b: l$ W0 R8 t4 R5 ^" g8 X! S% A
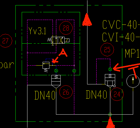
各位师傅,我碰到一种这样的情况,图中YV1失电的情况下,会有窜压的情况,换了一套新的盖板后情况就没有了,人家说是溢流阀坏了,我不太理解,想请教一下高人,呵呵  还有就是图中的T所指的地方是不是所谓的阻尼孔呢???
% s! H$ N; b2 f% L2 j; m
; u" h, U. Z8 |1 R[ 本帖最后由 9619 于 2009-1-31 11:01 编辑 ]
发表于 2009-1-30 21:36:41 | 显示全部楼层 来自: 美国
对的,就是阻尼孔.
发表于 2009-1-31 11:03:11 | 显示全部楼层 来自: 中国河南南阳
YV1在哪里呀。
发表于 2009-1-31 11:25:46 | 显示全部楼层 来自: 中国辽宁大连
YV1就是YV3.1吧。这个溢流阀是常开的。需要加电才能带载。你说的失电串压不知道是什么意思。T处确切的讲叫阻尼塞,可以根据需要进行更换的。
 楼主| 发表于 2009-1-31 13:39:04 | 显示全部楼层 来自: 中国广西钦州
是YV3.1我打错了,就是说电磁阀在常态位置没有溢流而是在会有压力输出呀/...
发表于 2009-1-31 15:36:34 | 显示全部楼层 来自: 中国河北唐山
原帖由 zhuangmanhong 于 2009-1-31 13:39 发表 http://www.3dportal.cn/discuz/images/common/back.gif
* e0 W# n* G) z; B! Z8 T是YV3.1我打错了,就是说电磁阀在常态位置没有溢流而是在会有压力输出呀/...
. G7 r3 J/ s- k
有点看不懂。。。是不是漏字儿啦?关注中
 楼主| 发表于 2009-1-31 18:59:03 | 显示全部楼层 来自: 中国广西钦州
应该没有说错呀  ,在28电磁换向阀常态位位置的时候,油从下箭头经26流回油箱,28得电的时候油经24流到压机里面,而现在的情况是28常态时也有油到压机里面了。
发表于 2009-1-31 20:21:44 | 显示全部楼层 来自: 中国云南玉溪

你说的失电串压不知道是什么意思

你说的失电串压不知道是什么意思
发表于 2009-1-31 21:02:11 | 显示全部楼层 来自: 中国安徽亳州
电磁阀和插装阀自身故障都有可能造成此问题,但溢流阀故障不会有此现象。如有疑问可论坛短信联系
 楼主| 发表于 2009-1-31 21:03:25 | 显示全部楼层 来自: 中国广西钦州
是手机吗?  你电话多少呀
发表于 2009-2-2 13:29:57 | 显示全部楼层 来自: 中国湖北武汉
电磁换向阀或插装阀阀芯有卡阀现象,清洗吧
发表于 2009-2-2 21:57:34 | 显示全部楼层 来自: 中国湖南长沙
估计是28常态时控制压力回路有点堵,控制压力油未能经过28流回油箱,使得插芯未能处于卸荷状态,A所指的溢流阀故障只会影响28得电后回路的压力。。。。
发表于 2009-2-3 17:33:35 | 显示全部楼层 来自: 中国江苏泰州
什么叫失电窜压?
发表回复
您需要登录后才可以回帖 登录 | 注册

本版积分规则


Licensed Copyright © 2016-2020 http://www.3dportal.cn/ All Rights Reserved 京 ICP备13008828号

小黑屋|手机版|Archiver|三维网 ( 京ICP备2023026364号-1 )

快速回复 返回顶部 返回列表