QQ登录

只需一步,快速开始

登录 | 注册 | 找回密码

三维网

 找回密码
 注册

QQ登录

只需一步,快速开始

展开

通知     

查看: 2907|回复: 8
收起左侧

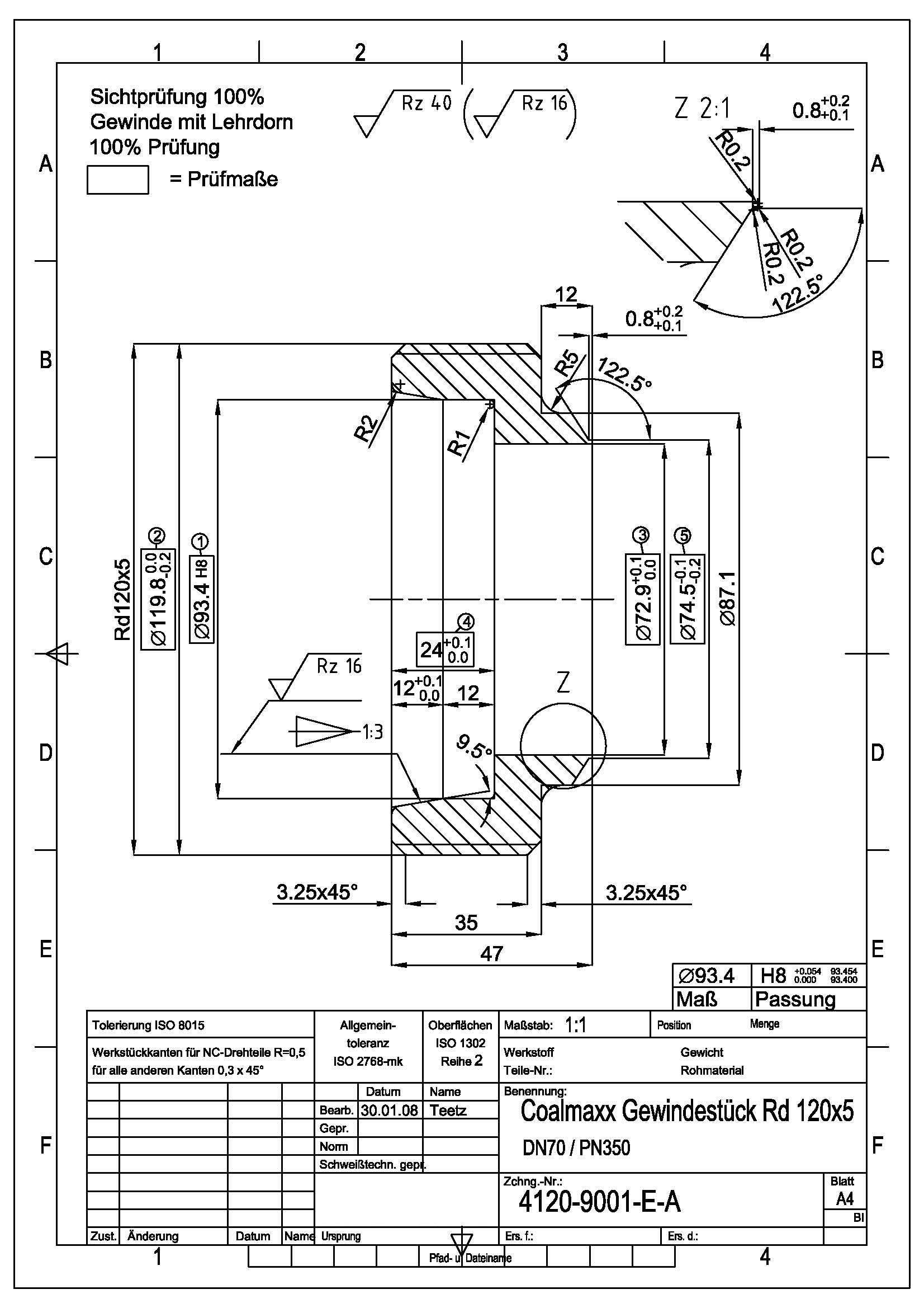
[已答复] 请帮忙解决下面德国图纸中,Rd120X5及粗糙度是什么意思?谢谢了!!!

[复制链接]
发表于 2009-1-12 11:07:10 | 显示全部楼层 |阅读模式 来自: 中国山东青岛

马上注册,结识高手,享用更多资源,轻松玩转三维网社区。

您需要 登录 才可以下载或查看,没有帐号?注册

x
图纸见附件

图纸

图纸
发表于 2009-1-12 11:44:28 | 显示全部楼层 来自: 中国重庆
在德标中粗糙度的公比是1.6,也就是说8 f1 X; \  |0 ~" s) [
Rz 1.0       1.6      2.5      4 .0      6.3       10      16      25      40      63
0 N6 W6 U6 t- J7 Z: x- Z3 `8 ]Ra 0.25     0.4     0.63     1.0       1.6       2.5      4.0    6.3     10      16

评分

参与人数 1三维币 +2 收起 理由
userkypdy + 2 积极交流

查看全部评分

发表于 2009-1-12 14:10:26 | 显示全部楼层 来自: 中国上海
粗糙度标注按照ISO 1302,在标题栏中有注明。我国标准GB/T131-2006《产品几何技术规范(GPS) 技术产品文件中表面结构的表示法》也是等同采用该国际标准的(ISO 1302:2002)。6 \/ t9 |4 t% C* U
  W4 f( v% [9 A- a" S& ]! M, c( q
看图Rd应该是圆弧螺纹代号,对此不了解,看了DIN 405-1-1997 《 通用圆螺纹.螺纹牙型.公称尺寸 》,没有这个规格。

评分

参与人数 1三维币 +2 收起 理由
userkypdy + 2 积极交流

查看全部评分

发表于 2009-1-12 14:50:37 | 显示全部楼层 来自: 中国重庆
我觉得不应该是螺纹  因为Rd120后面还有X5   因为是圆弧有分段的

评分

参与人数 1三维币 +2 收起 理由
userkypdy + 2 积极交流

查看全部评分

发表于 2009-1-12 16:03:17 | 显示全部楼层 来自: 中国山西太原

回复 1# 和4#的帖子

这是德标圆螺纹,公称直径为120mm,牙数为5扣 /(25.4mm),牙形角为30°,外螺纹齿顶及槽底的圆弧半径R1=0.2385P(P为螺距)。这种螺纹一般用于灯泡、橡胶管的连接。关于表面粗糙度代号的对照,2楼已说明。

评分

参与人数 1三维币 +2 收起 理由
userkypdy + 2 积极交流

查看全部评分

发表于 2009-1-12 16:07:30 | 显示全部楼层 来自: 中国辽宁大连
Rd120X5为 圆柱形圆螺纹,120为螺纹大径,5为单位英寸牙数。具体要求参见DIN 405-1-1997 《 通用圆螺纹.螺纹牙型.公称尺寸 》。
* ?  E7 E6 C  Y) a- n6 N7 S粗糙度标注说明见附件说明。  A3 M0 a; {) J8 l2 x' R. ]

  N1 J! t$ x1 A  [1 y5 y[ 本帖最后由 linguangye 于 2009-1-12 16:11 编辑 ]

新旧国标和国外标准表面粗糙度(光洁度)代号及参数对照表.pdf

159.81 KB, 下载次数: 28

评分

参与人数 1三维币 +2 收起 理由
userkypdy + 2 积极交流

查看全部评分

发表于 2009-1-12 16:36:11 | 显示全部楼层 来自: 美国

回复 6# linguangye 的帖子

Gewinde ---螺纹的意思!
发表于 2009-1-12 19:22:59 | 显示全部楼层 来自: 中国吉林长春
就楼主的图纸提个问题$ C$ X$ p/ M. t
局部图的尺寸是不是有一些重复了,比如122。5°

评分

参与人数 1三维币 +2 收起 理由
userkypdy + 2 积极交流

查看全部评分

发表于 2009-1-13 14:18:11 | 显示全部楼层 来自: 中国浙江宁波
Rd螺纹轮廓及尺寸计算及各国表面粗糙度对照表

QQ截图未命名.rar

49.16 KB, 下载次数: 8

各国表面粗糙度对照表.pdf

363.24 KB, 下载次数: 15

评分

参与人数 1三维币 +3 收起 理由
userkypdy + 3 积极交流

查看全部评分

发表回复
您需要登录后才可以回帖 登录 | 注册

本版积分规则


Licensed Copyright © 2016-2020 http://www.3dportal.cn/ All Rights Reserved 京 ICP备13008828号

小黑屋|手机版|Archiver|三维网 ( 京ICP备2023026364号-1 )

快速回复 返回顶部 返回列表