QQ登录

只需一步,快速开始

登录 | 注册 | 找回密码

三维网

 找回密码
 注册

QQ登录

只需一步,快速开始

展开

通知     

查看: 2540|回复: 21
收起左侧

[求助] 使用分流阀之后...

[复制链接]
发表于 2009-1-5 12:25:40 | 显示全部楼层 |阅读模式 来自: 中国安徽合肥

马上注册,结识高手,享用更多资源,轻松玩转三维网社区。

您需要 登录 才可以下载或查看,没有帐号?注册

x
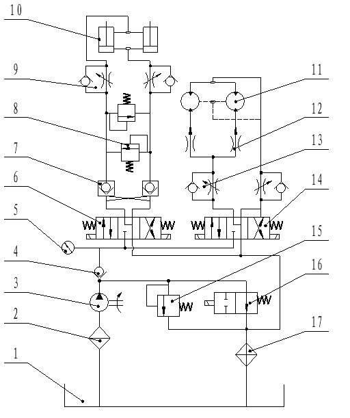
系统中使用vickers的分流阀给两个马达平均分配流量,但是在使用过程中发现,马达在驱动两个负载旋转时,压力表波动范围很大,一直不解是什么原因。两个负载在理论上是一样的,但是加工和装配过程中可能会造成负载略有差别# {7 B* Z2 K8 G' t
/ f9 T5 r/ V6 C3 i: Z
高手啊,求救啊
新建 BMP 图像.JPG
发表于 2009-1-5 13:00:23 | 显示全部楼层 来自: 中国辽宁本溪
猜一下。
% E2 a6 p8 \+ v( E- ?    1.楼主的系统采用的是进口节流调速。如果设计或调节合理的话,泵的出口压力应该基本不变(取决于节流阀的节流负载,与外负载的大小无关)。+ K; n# e* T9 l9 v2 _/ T
    2.“压力表波动范围很大”,可能是泵的输出流量小于执行元件所需(或节流阀开口调节过大,无节流负载),使泵的压力随负载的变化而变化了。

评分

参与人数 1三维币 +3 收起 理由
柠檬咖啡 + 3 应助

查看全部评分

头像被屏蔽
发表于 2009-1-5 16:27:27 | 显示全部楼层 来自: 中国广东深圳
提示: 作者被禁止或删除 内容自动屏蔽
发表于 2009-1-5 18:29:10 | 显示全部楼层 来自: 中国湖南长沙
我觉得你这样做,两个马达不能做到同步,理论上成立,但是其中还有很多部件的配合问题,不可能做到一样所以,运动起来马达的负载大会不相同,
发表于 2009-1-5 19:37:20 | 显示全部楼层 来自: 中国吉林四平
1.单向节流阀13调节不当。
% @3 i1 \3 Z+ |6 C! [  b$ l; e, {2.分流阀性能有问题。  O5 \' d/ \8 m
即使驱动两负载有偏载,也要保证同步,压力也不会波动,除非负载多变。
3 r% J+ I3 \" T0 P. P( D: P就分流集流阀来说,同步精度和性能,国内的一些产品要好于国外产品。国外分流集流阀产品性能单一,现在国内生产分流集流阀的厂家越来越多,产品质量鱼目混珠,大家在选用的时候不要只顾砍价,忽略了产品质量。
发表于 2009-1-5 22:02:52 | 显示全部楼层 来自: 中国山东烟台
不知您的马达是否是联动件,感觉是前面的单向节流阀对流量有影响。
发表于 2009-1-5 23:03:01 | 显示全部楼层 来自: 中国湖南长沙

回复 1# moladiyi 的帖子

我的一个系统:分流阀后两支路分别电磁阀控制马达,单动时正常,一起动作时压力波动,胶管抽动。正在处理。
发表于 2009-1-6 08:32:40 | 显示全部楼层 来自: 中国河南新乡
在使用过程中有没有其它声音发出来?
发表于 2009-1-6 09:16:23 | 显示全部楼层 来自: 中国四川成都
分流集流阀本身不会有问题,还是使用问题。; Y3 j* m3 g% ]6 E3 j
1、检查所选泵的流量是否足以使分流阀正常工作。  f9 k% `8 o4 O& ^
2、如果泵流量不是很充分,调节节流阀13开口,使分流阀正常工作。
发表于 2009-1-6 09:31:14 | 显示全部楼层 来自: 日本
问一下,你的负载换向频繁吗?
发表于 2009-1-6 21:57:05 | 显示全部楼层 来自: 中国广东佛山
我的一点意见:把进口节流改为出口节流,或是提高油马达的出口背压,我的感觉是油马达所带动的负载不连续,和不平稳,油压刚建立起来负载就小了,压力就降低了周而复始形成的。还有就是把卸油管直接通油箱。5 e( V; {, H) ^) I( K9 k
1 T/ ]4 H, Q0 A5 E6 I9 J
[ 本帖最后由 A19840 于 2009-1-6 22:00 编辑 ]
发表于 2009-1-6 21:58:36 | 显示全部楼层 来自: 中国上海
分流阀的同步精度可以做到大概3%吧。如果马达是刚性同步的就会出现两个马达的负载不均衡,可以通过测量两个马达的压力来检测。应该压力波动会比较大的。我个人觉得马达同步用分流阀来做不是很好。不同步了没有办法调节,我到是觉得用调速阀是不是还有一个可以调节的地方呢。
发表于 2009-1-7 07:28:17 | 显示全部楼层 来自: 中国辽宁鞍山
回12楼的帖分流积流阀也可以有微调看他选没选.
 楼主| 发表于 2009-1-7 12:20:12 | 显示全部楼层 来自: 中国安徽合肥
回复 1# moladiyi 的帖子
, w2 X! I* A4 [$ r0 i# }# O# r我的一个系统:分流阀后两支路分别电磁阀控制马达,单动时正常,一起动作时压力波动,胶管抽动。正在处理。
. x, V( t. B* \& _  e
: k8 Z6 e% R" ?( ^我的系统也是这样的情况,两个马达一起动作时压力波动,并且油管交替抽动
5 q; G9 b7 @: }, D) h- [1 ~, Z- l现在只好不用分流阀了,加了两个节流阀各自调节马达
发表于 2009-1-7 19:43:45 | 显示全部楼层 来自: 中国吉林四平
博士力士乐有专控马达的分集流阀,大家参考1 B- e" z: J- P, {0 _$ j
RC64582.rar (1.55 MB, 下载次数: 16)
发表于 2009-1-8 21:52:33 | 显示全部楼层 来自: 中国陕西西安
原帖由 A19840 于 2009-1-6 21:57 发表 http://www.3dportal.cn/discuz/images/common/back.gif6 i9 y5 ^8 ^  s9 \( f
我的一点意见:把进口节流改为出口节流,或是提高油马达的出口背压,我的感觉是油马达所带动的负载不连续,和不平稳,油压刚建立起来负载就小了,压力就降低了周而复始形成的。还有就是把卸油管直接通油箱。
6 y6 m: `' T- n8 K
同意你的观点!试一试
) R! p8 R/ l! u, m
! n+ B" }( g. Z& W
) {8 J* T3 ~5 g+ y7 a4 Z3 W) ?[ 本帖最后由 yaojm1960 于 2009-1-8 21:55 编辑 ]
发表于 2009-1-8 22:04:12 | 显示全部楼层 来自: 中国陕西西安
原帖由 moladiyi 于 2009-1-7 12:20 发表 http://www.3dportal.cn/discuz/images/common/back.gif
9 y8 I# h2 S( j+ m2 P3 Y回复 1# moladiyi 的帖子! }. S) w; O. S& L
我的一个系统:分流阀后两支路分别电磁阀控制马达,单动时正常,一起动作时压力波动,胶管抽动。正在处理。
3 U) }' P3 V! o
8 \$ A( j7 |: H: p* ]我的系统也是这样的情况,两个马达一起动作时压力波动,并且油管交替抽动' l* F0 `6 |1 r% O/ k
现 ...
  ~# P  G6 Q! C" N  x
你说的现象我认为马达驱动阻力距不稳定引起的分流阀响应不协调,建议增加马达回油背压后试一试
发表于 2009-1-10 14:53:37 | 显示全部楼层 来自: 中国江苏无锡
我们用SUN的分流阀可以使两油缸同步,当然不是精确同步。
 楼主| 发表于 2009-1-12 13:39:38 | 显示全部楼层 来自: 中国安徽合肥
油管抽动的同时,还有气体呲呲的声音
发表于 2009-1-14 18:12:03 | 显示全部楼层 来自: 中国重庆
最好去掉13这个单向节流阀
 楼主| 发表于 2009-1-20 08:37:44 | 显示全部楼层 来自: 中国安徽合肥

回复 20# trenxim 的帖子

为什么呢) k' h, k3 i# e) d
如何 调节流量呢
发表于 2009-2-2 19:39:58 | 显示全部楼层 来自: 中国湖南长沙

回复 1# moladiyi 的帖子

不知如何解决的,可否?
发表回复
您需要登录后才可以回帖 登录 | 注册

本版积分规则


Licensed Copyright © 2016-2020 http://www.3dportal.cn/ All Rights Reserved 京 ICP备13008828号

小黑屋|手机版|Archiver|三维网 ( 京ICP备2023026364号-1 )

快速回复 返回顶部 返回列表