QQ登录

只需一步,快速开始

登录 | 注册 | 找回密码

三维网

 找回密码
 注册

QQ登录

只需一步,快速开始

展开

通知     

查看: 2316|回复: 21
收起左侧

[求助] 电液换向阀的疑点

[复制链接]
发表于 2008-12-10 21:52:56 | 显示全部楼层 |阅读模式 来自: 中国湖北鄂州

马上注册,结识高手,享用更多资源,轻松玩转三维网社区。

您需要 登录 才可以下载或查看,没有帐号?注册

x
请问高手:
  \4 {" K- p7 e7 @* E" H碰到一个问题,需要知道L油口是不是先导弹簧腔的泄油口啊?如果是的话,不是已经有Y口了吗,为什么还要一个L口呢?
% p2 D' V& _9 M  i1 J( i- h我不知道怎么把图片传上来,所以就用了压缩包 4WEH电液换向阀.rar (107.46 KB, 下载次数: 10)
发表于 2008-12-11 09:47:14 | 显示全部楼层 来自: 中国江苏泰州
看力士乐样本,4WEH16H与4WEH16,后面的H代表主阀复位的方法,有H的是液压复位,没有H的是弹簧复位。这个L口是不是主阀复位用地啊。

评分

参与人数 1三维币 +1 收起 理由
自流井 + 1 感谢速度支持

查看全部评分

发表于 2008-12-11 10:35:52 | 显示全部楼层 来自: 中国上海
我也想知道啊,等有经验的来回答
发表于 2008-12-12 15:01:04 | 显示全部楼层 来自: 中国陕西西安
原帖由 wkswwksw1094 于 2008-12-10 21:52 发表 http://www.3dportal.cn/discuz/images/common/back.gif
7 v9 \; ~2 Y* X3 D请问高手:
- w$ [! K5 D# K& Y碰到一个问题,需要知道L油口是不是先导弹簧腔的泄油口啊?如果是的话,不是已经有Y口了吗,为什么还要一个L口呢?
2 V! K2 k. ]3 K, V我不知道怎么把图片传上来,所以就用了压缩包1088856
. z# O$ t& g4 i+ l
帮LZ贴张图,再回答:L口是主阀洩油,Y口是先导阀回油口
未命名.jpg
 楼主| 发表于 2008-12-12 22:34:43 | 显示全部楼层 来自: 中国湖北鄂州

回复 4# yaojm1960 的帖子

clip_image002.gif
 楼主| 发表于 2008-12-12 22:38:52 | 显示全部楼层 来自: 中国湖北鄂州

回复 4# yaojm1960 的帖子

clip_image002.gif $ L! g8 O% [/ n' F4 d/ j, ^
这是REXROTH的叠加式双液控单向阀,请问油口L1和X1是不是分别打开两个液控单向阀的控制油啊
1 H! K/ m; E9 d' w. I5 d而Y1是连通叠加在它上面的液控换向阀的泄油口?
 楼主| 发表于 2008-12-13 00:13:03 | 显示全部楼层 来自: 中国湖北鄂州
L1是内泻油口( x1 {( P" ~7 H* i5 A  \2 e( ]) `
X1是控制油* F9 j; Z0 X' p  C
y1是回油口
) c: u# D, ?+ ^( K4 W对吗
发表于 2008-12-13 07:38:07 | 显示全部楼层 来自: 中国陕西西安

回复 5# wkswwksw1094 的帖子

不错,会贴图了。恭喜!! `7 ^% e3 O0 }2 v
那给我贴底板图是什么意思!
' g0 f; _, M% y
% S. n: ~$ A' ?6 M1 {[ 本帖最后由 yaojm1960 于 2008-12-13 07:41 编辑 ]
发表于 2008-12-13 07:44:15 | 显示全部楼层 来自: 中国陕西西安

回复 6# wkswwksw1094 的帖子

我没看样本,但我认为对x1、l1油口理解不对。请仔细看完样本,如样本不明确,请与供货商联系!
发表于 2008-12-13 07:48:16 | 显示全部楼层 来自: 中国陕西西安

回复 7# wkswwksw1094 的帖子

“L1是内泻油口 X1是控制油 y1是回油口”7 n3 \) x6 K9 A  _" k/ s/ |
此贴的理解可能是对的,但要在样本上或供货得到落实!
发表于 2008-12-13 09:10:02 | 显示全部楼层 来自: 中国江苏常州
电液换向阀分液压对中和弹簧对中,弹簧对中型的无L口的,液压对中型的有L口。
' D" u4 V: c0 a弹簧对中的先导阀是Y机能的,对中时弹簧腔泻油可通过导阀T口,故无需L口,而液压对中的先导阀是P机能的,对中时弹簧腔泻油需经L口单独回油。
 楼主| 发表于 2008-12-13 15:05:07 | 显示全部楼层 来自: 中国湖北鄂州

回复 8# yaojm1960 的帖子

clip_image002.gif
2 Q8 ^+ |  Q( h呵呵~- f9 L3 E% f  D: b" a7 b6 y! y
就是还想问下,这里的A1,B1,P1,T1四个油口在底板上都能反应出来 7 V) B  N( k6 V% K8 D) q# C- ]
虚线应该就是泄油口L1吧?
* V: Q, O* y7 z; i/ ^/ ^X1和Y1看不出来吧?" X3 G) R% T0 ~) Y: r
还有一个小问题,既然有了主回油口T1和泄油口L1,那Y1有什么用呢?4 b9 a1 z7 V8 \9 n' F
我这样认为的,如果在它上面要叠加电液换向阀的话,这个Y1和电液换向阀的先导腔回油口(外泄时)Y1是连通的,然后一起流回油箱,对吗
 楼主| 发表于 2008-12-14 20:14:17 | 显示全部楼层 来自: 中国湖北鄂州
能有朋友为我解释一下吗& M3 U: ~$ }8 L; b4 A
我说得对不对呢
发表于 2008-12-14 21:27:35 | 显示全部楼层 来自: 中国江苏常州
你那图上的虚线是控制口,反向打开单向阀用的.  f3 K  ?2 I( i
叠加式双液控单向阀是内控内泻的,所以阀上没有X和Y油口.* G" \8 Z- l2 v" S- C
不同的阀有不同数量的油口,并不是所有阀都有A,B,P,T,X,Y,L油口的,看来你还要去把基础好好学学.
发表于 2008-12-15 10:31:39 | 显示全部楼层 来自: 中国上海
我感觉4楼和11楼有点不完全2 Q6 c0 }2 u5 ~+ O1 H' U1 i
不过我看了样本后同意4楼的* {9 Y, L' x4 L8 D1 x% U
L口在液压对中的时候才有用,是主阀泄漏口' ~) B" Z) c& o# S9 @& @1 {
个人意见,仅供参考
 楼主| 发表于 2008-12-15 22:26:18 | 显示全部楼层 来自: 中国湖北鄂州

回复 14# vinsenxgx 的帖子

不好意思,可能我的表达能力不是很强3 `6 Q1 M# `( o, `( N- a
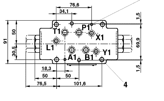
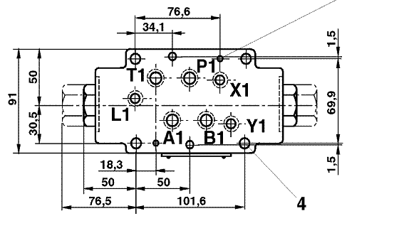
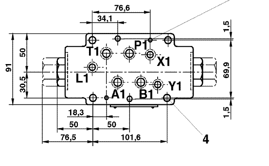
我贴的这个底板图是16通径叠加式双液控单向阀的,就这图 20081212_412825744a6da6b80349886mcjJ3FXPo.gif
& y3 o0 a1 o" }% u  {( Z1 a在它上面要叠加个电液换向阀, 20081212_d1acf022f66be4c0722ejMOY0PrAD6WR.jpg " L) l* O* P3 S: u& O, ]
我认为,如果换向阀采用外控外泄的控制形式,那换向阀的X,Y油口是不是应该与液压锁的X1,Y1油口连通?
发表于 2008-12-16 01:34:02 | 显示全部楼层 来自: 中国北京
如果系统的背压不高,先到回油可与系统回油合并。
发表于 2008-12-16 12:21:17 | 显示全部楼层 来自: 中国湖北武汉

回复 16# wkswwksw1094 的帖子

怎么又来了液压锁了?你把你的回路发上来吧,让大家看看你到底想要什么功能。
 楼主| 发表于 2008-12-16 22:08:44 | 显示全部楼层 来自: 中国湖北鄂州
这是我同学的公司碰到的问题,我只是借机学习一下,现在已经搞懂了9 N+ h5 A. d& v5 O; x4 y
还是谢谢大家这么多的回复
发表于 2008-12-16 23:28:27 | 显示全部楼层 来自: 中国山东烟台

回复 19# wkswwksw1094 的帖子

L是泄油口,y是先导阀的回油口。
发表于 2008-12-16 23:33:50 | 显示全部楼层 来自: 中国山东烟台
原帖由 wkswwksw1094 于 2008-12-15 22:26 发表 http://www.3dportal.cn/discuz/images/common/back.gif
: s8 ?. R5 p4 w( j# q+ Q7 c不好意思,可能我的表达能力不是很强
  f: r# b3 ^- U+ u9 y; f5 x; \' Y- e我贴的这个底板图是16通径叠加式双液控单向阀的,就这图1095870  R+ w" K3 k$ j6 V- q3 S6 w- p
在它上面要叠加个电液换向阀,1095871: e9 W) l( J3 b* _7 k3 j( L- B5 o5 E
我认为,如果换向阀采用外控外泄的控制形式,那换向阀的X,Y油口是不是 ...

& a9 ?6 p8 W( I7 |是的,我认为应该是相通的。并且连接集成块上应该有相应的控制油孔,提供控制压力油源。
发表于 2008-12-17 10:35:59 | 显示全部楼层 来自: 中国安徽马鞍山
学习了,虽然是似懂非懂
发表回复
您需要登录后才可以回帖 登录 | 注册

本版积分规则


Licensed Copyright © 2016-2020 http://www.3dportal.cn/ All Rights Reserved 京 ICP备13008828号

小黑屋|手机版|Archiver|三维网 ( 京ICP备2023026364号-1 )

快速回复 返回顶部 返回列表