QQ登录

只需一步,快速开始

登录 | 注册 | 找回密码

三维网

 找回密码
 注册

QQ登录

只需一步,快速开始

展开

通知     

全站
11天前
查看: 1206|回复: 3
收起左侧

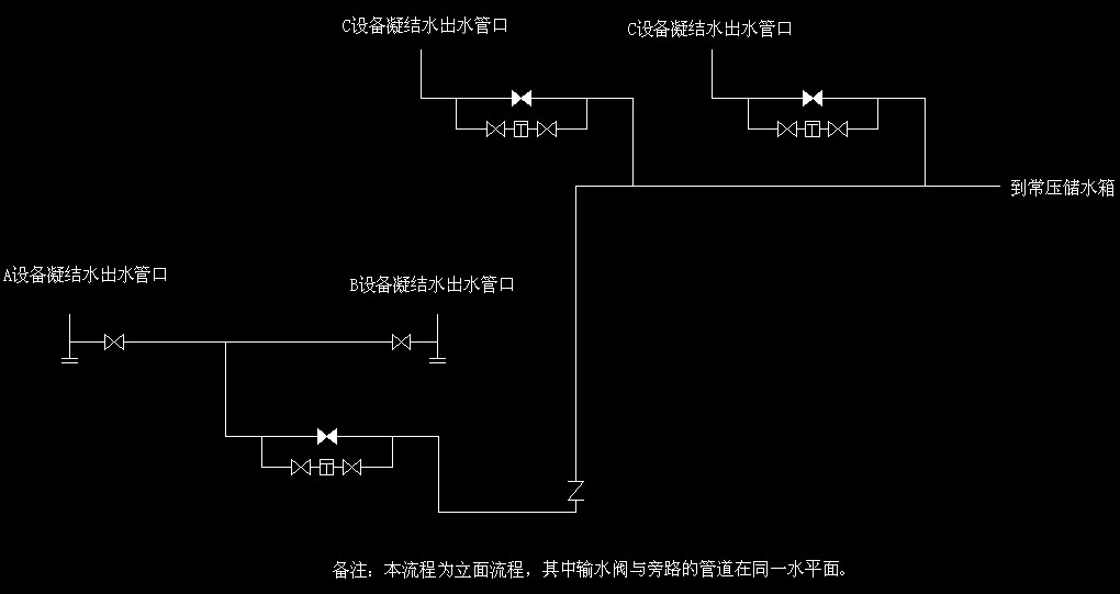
[讨论] 讨论此疏水阀配管的优劣

[复制链接]
发表于 2008-11-20 16:56:46 | 显示全部楼层 |阅读模式 来自: 中国福建厦门

马上注册,结识高手,享用更多资源,轻松玩转三维网社区。

您需要 登录 才可以下载或查看,没有帐号?注册

x
疏水阀配管.jpeg 0 u8 @, _3 D/ U% d) i9 c/ x( H- G
讨论此疏水阀配管的优劣,本人认为有很多问题,但说不上来,也不知道对不对。
" U9 l8 N+ G6 f请讨论此配管,小弟学习了。
发表于 2008-11-21 10:31:19 | 显示全部楼层 来自: 中国内蒙古包头
我个人认为从C设备到常压储水箱的管线应该安装在C设备出水管口之前,这样A和B设备的出水受C设备的影响小。
3 [( n2 o7 {* |0 L0 V如果一旦C设备的疏水器坏掉了,有不凝气进入管线,那么A和B的出水直接会受到影响,严重时,背压升高,A和B一点水也排不出去啊!
发表于 2008-11-21 11:01:51 | 显示全部楼层 来自: 中国山西太原
为避免互相影响,C设备的两条疏水管线并起后直接进入常压储水箱。A、B设备分别设疏水阀及旁路,分别进入常压储水箱。一般情况下这三股疏水可汇集一个总管进入常压储水箱。
发表于 2008-11-21 16:46:05 | 显示全部楼层 来自: 中国内蒙古包头
看这意思好像A和B设备应该是 一开一备!如果是的话就不用分别装疏水器了!!
发表回复
您需要登录后才可以回帖 登录 | 注册

本版积分规则


Licensed Copyright © 2016-2020 http://www.3dportal.cn/ All Rights Reserved 京 ICP备13008828号

小黑屋|手机版|Archiver|三维网 ( 京ICP备2023026364号-1 )

快速回复 返回顶部 返回列表