QQ登录

只需一步,快速开始

登录 | 注册 | 找回密码

三维网

 找回密码
 注册

QQ登录

只需一步,快速开始

展开

通知     

查看: 5203|回复: 25
收起左侧

[求助] A10V泵的压力怎么调整

[复制链接]
发表于 2008-7-14 20:45:59 | 显示全部楼层 |阅读模式 来自: 中国吉林延边朝鲜族自治州

马上注册,结识高手,享用更多资源,轻松玩转三维网社区。

您需要 登录 才可以下载或查看,没有帐号?注册

x
A10V泵的DFR1控制形式的压力怎么调?  泵的现有压力22MPA想调成18MPA的   谢谢
) t1 \0 u6 A5 C7 L0 |& W. X7 W4 I: x" O) C4 M- P- W' _: t# C! s

评分

参与人数 1三维币 +2 收起 理由
自流井 + 2 鼓励一下,及时跟进。

查看全部评分

发表于 2008-7-14 21:45:54 | 显示全部楼层 来自: 中国上海
发个图吧。记得得把盖子拧掉
清华天河PCCAD2..._2008.07.14.21.34.09.jpg

评分

参与人数 2三维币 +7 收起 理由
自流井 + 2 上图都加分.呵呵
9619 + 5 整理帖子,给您带来不便,敬请谅解。

查看全部评分

发表于 2008-7-14 22:06:29 | 显示全部楼层 来自: 中国广东广州
楼上的图清楚明了.
6 h: b# y6 r. i. k6 R0 S# f  s调节压力螺钉即可.向外松几圈即可...

评分

参与人数 1三维币 +5 收起 理由
9619 + 5 应助

查看全部评分

 楼主| 发表于 2008-7-16 06:37:32 | 显示全部楼层 来自: 中国吉林延边朝鲜族自治州
哪位师傅能够讲解一下 压差调节阀和压力切断阀
发表于 2008-7-16 08:19:27 | 显示全部楼层 来自: 中国江苏无锡
原帖由 自流井 于 2008-7-14 22:06 发表 http://www.3dportal.cn/discuz/images/common/back.gif9 p* J) {/ P1 W% m" B
楼上的图清楚明了.# u5 j, b3 @+ @6 U9 c# s& v
调节压力螺钉即可.向外松几圈即可...

* Y1 R( }- Q3 X6 C% D' f1 i/ K3 B6 G6 Q5 I* C8 c+ r  t
单独 调节 压力螺钉 行吗?
0 F+ G$ w7 C! f* P/ d& z' ~0 c, Y
+ ~- Y4 V; u2 l; b, }& Y我们调节时候都是 压力、流量(压力调节旁边的那个(图中未标出)) 一起调的6 I! b' g3 E# p6 P) q3 K. `8 G! X
不然的话 会有很大的噪音
1 B6 n; \" e4 y) U9 I- f$ U; A4 h5 y+ S# c6 P
[ 本帖最后由 qskgangsi 于 2008-7-16 08:20 编辑 ]

评分

参与人数 1三维币 +6 收起 理由
自流井 + 6 及时反应

查看全部评分

 楼主| 发表于 2008-7-16 19:19:09 | 显示全部楼层 来自: 中国吉林延边朝鲜族自治州
流量阀也得调吗? 您能给讲清楚点吗
发表于 2008-7-16 19:38:05 | 显示全部楼层 来自: 中国上海
刚看到一个图,好像还是这儿下载的。呵呵
A10V.jpg

评分

参与人数 1三维币 +1 收起 理由
自流井 + 1 再次支持

查看全部评分

发表于 2008-7-16 23:40:06 | 显示全部楼层 来自: 中国江西九江
原帖由 dai198671 于 2008-7-16 19:19 发表 http://www.3dportal.cn/discuz/images/common/back.gif
6 r# b: J5 B( G6 T流量阀也得调吗? 您能给讲清楚点吗

4 j; H3 i1 a3 b
; i- \9 @8 R9 l是的,压力、流量(压力调节旁边的那个) 可以一起调的
 楼主| 发表于 2008-7-17 05:25:56 | 显示全部楼层 来自: 中国吉林延边朝鲜族自治州
越来越糊涂了   那压力阀可以看着调 那流量阀呢 ?  如果系统的流量够呢? 是不是可以不用调 ?  如果把压力调成18MPA 那流量阀应该是多少?
发表于 2008-7-17 09:33:13 | 显示全部楼层 来自: 中国上海
那你的液压站原理图传上来,帮你分析一下
" m  ~# Z0 G# P  q不然你光说恐怕讲不清楚, h! Y$ S3 Z1 Q1 y
力士乐油泵的控制阀可以转化的
发表于 2008-7-18 16:50:45 | 显示全部楼层 来自: 中国湖北武汉
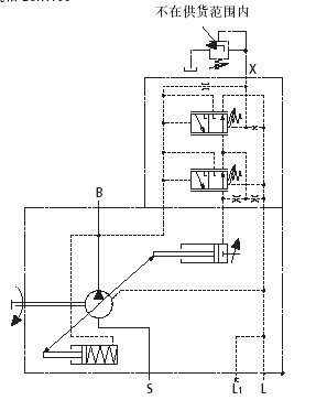
如果从X口接一比例溢流阀。调节此比例溢流阀的压力是否可以调节泵出口的压力?
发表于 2008-7-18 20:30:21 | 显示全部楼层 来自: 中国上海
原帖由 WG 于 2008-7-18 16:50 发表 http://www.3dportal.cn/discuz/images/common/back.gif
5 p$ `: A5 `, ~. l/ u) Z如果从X口接一比例溢流阀。调节此比例溢流阀的压力是否可以调节泵出口的压力?
) I/ W& \) k. o4 o; ?& y5 H
给你个图,注意。这个是DRG,不是DFR或者DR
Adobe Acro..._2008.07.18.20.29.23.jpg

评分

参与人数 1三维币 +1 收起 理由
自流井 + 1 应助

查看全部评分

发表于 2008-7-20 22:29:15 | 显示全部楼层 来自: 中国河南南阳
原帖由 dai198671 于 2008-7-17 05:25 发表 http://www.3dportal.cn/discuz/images/common/back.gif, q# n8 F' E9 x5 r& l* r
越来越糊涂了   那压力阀可以看着调 那流量阀呢 ?  如果系统的流量够呢? 是不是可以不用调 ?  如果把压力调成18MPA 那流量阀应该是多少?

8 T, o* Y: B4 a2 K$ i! q0 X) r
1 x1 A; F4 T- ~# a3 C调压力与流量没有关系,可以分别调整,也可以单独调整。

评分

参与人数 1三维币 +2 收起 理由
自流井 + 2 应助

查看全部评分

发表于 2008-7-21 13:49:30 | 显示全部楼层 来自: 中国湖北武汉
谢谢12楼的解答。问题是我现在的泵就是DFR.DFR泵是否可以通过一些改动让DFR泵变成DRG泵。从而实现用比例溢流阀来调节泵出口压力。请教怎么改动。
发表于 2008-7-22 18:14:24 | 显示全部楼层 来自: 中国上海
原帖由 WG 于 2008-7-21 13:49 发表 http://www.3dportal.cn/discuz/images/common/back.gif
7 Y, t( S7 U$ X  q; H& h谢谢12楼的解答。问题是我现在的泵就是DFR.DFR泵是否可以通过一些改动让DFR泵变成DRG泵。从而实现用比例溢流阀来调节泵出口压力。请教怎么改动。

  V7 ^) O* k. U/ ?4 }力源官方网站。感觉这样好处是可以缩短产品线。不过需要另外加一根管子引油过来。 111.JPG ( V4 D+ W4 b- C; [3 y
感觉这个B口的节流应该可以取消的吧。
1 ~6 z3 V. D: n" p7 I* b% F* n3 n- B/ c# B
[ 本帖最后由 46792974 于 2008-7-22 18:17 编辑 ]
发表于 2008-7-22 19:33:12 | 显示全部楼层 来自: 中国四川绵阳
楼上图片清晰了,X口加一比例阀来调整。并且管长不得超过2m
发表于 2008-7-22 21:21:15 | 显示全部楼层 来自: 中国安徽马鞍山
请教!如把X口堵注,会是什么情况,是怎样的调节方式?
发表于 2008-7-22 21:23:01 | 显示全部楼层 来自: 中国上海
楼上的,堵住了不就只有一个切断压力了,不就成了恒压变量泵了。
发表于 2008-7-26 11:46:44 | 显示全部楼层 来自: 中国辽宁沈阳
压差调节阀 是负载敏感系统里面泵空载时的最小压力,可以根据需要调节* x. [* V4 e: b4 J! d3 j
压力切断阀是泵在系统里需要最高压力,如果超过这个压力,泵的流量就到最小
发表于 2008-7-26 20:12:00 | 显示全部楼层 来自: 中国四川绵阳
原帖由 woshifeng 于 2008-7-26 11:46 发表 http://www.3dportal.cn/discuz/images/common/back.gif
, f1 g( z( f0 I( b压差调节阀 是负载敏感系统里面泵空载时的最小压力,可以根据需要调节# \0 \0 z& P  v0 X9 A/ U
压力切断阀是泵在系统里需要最高压力,如果超过这个压力,泵的流量就到最小

3 E5 {9 z! s  N9 @! i; O这样?空载是最小压力
发表于 2008-7-27 13:23:25 | 显示全部楼层 来自: 中国广东东莞
那如果是用与负载传感回路,只是改变泵的压力,这样可以吗
头像被屏蔽
发表于 2008-7-30 09:38:35 | 显示全部楼层 来自: 中国北京
提示: 作者被禁止或删除 内容自动屏蔽
发表于 2008-7-30 11:52:32 | 显示全部楼层 来自: 中国上海
............
& `% N4 G6 U  r/ C5 _- J) ]
1 `7 q( y+ {8 V[ 本帖最后由 tieshouchan 于 2008-7-30 16:41 编辑 ]
 楼主| 发表于 2008-8-2 14:39:00 | 显示全部楼层 来自: 中国
tieshouchan   我知道你厉害 给露一手吧  你对力士乐应该比别人都了解的  毕竟你在力士乐干过吗  呵呵     给大伙讲讲吧   洗耳恭听
发表于 2009-9-7 07:55:06 | 显示全部楼层 来自: 中国湖北鄂州

紧急求助A10VO100DFR1/31R-VSC62K07-S0143问题

哪位师付见过这种情况,我单位有一设备使用上述油泵,使用三个月后,出现一种现象,冷车时各项压力正常,工作一旦时间后,时常出现突然失压,关机后启动,有时压力能达到200Bar,有时还是只有18BAR,可能我的讲述不清楚,哪位能见过这种现象,如何处理,请告之。ksdr@164.com
发表回复
您需要登录后才可以回帖 登录 | 注册

本版积分规则


Licensed Copyright © 2016-2020 http://www.3dportal.cn/ All Rights Reserved 京 ICP备13008828号

小黑屋|手机版|Archiver|三维网 ( 京ICP备2023026364号-1 )

快速回复 返回顶部 返回列表