QQ登录

只需一步,快速开始

登录 | 注册 | 找回密码

三维网

 找回密码
 注册

QQ登录

只需一步,快速开始

展开

通知     

查看: 8028|回复: 35
收起左侧

[讨论] 请问:定量泵供油系统中节流阀是怎么调节系统流量的?

[复制链接]
发表于 2008-7-3 11:31:42 | 显示全部楼层 |阅读模式 来自: 中国安徽合肥

马上注册,结识高手,享用更多资源,轻松玩转三维网社区。

您需要 登录 才可以下载或查看,没有帐号?注册

x
在一个定量泵供油系统中,泵的出口流量是一定的,两通式节流阀是如何调节系统流量的,多余的流量到哪里去了,系统压力应该会变化啊0 x0 e! i  {" p+ k9 D" i; V% ]$ P
( M/ X2 V+ z: {2 _: z% ~
一直糊涂中......
发表于 2008-7-3 11:34:03 | 显示全部楼层 来自: 中国河北沧州
因为你还有一个溢流阀调节系统的压力,多于的油液会从溢流阀流回油箱,系统压力应根据负载决定,有溢流阀调节

评分

参与人数 1三维币 +2 收起 理由
晨砂 + 2 应助

查看全部评分

 楼主| 发表于 2008-7-3 11:57:12 | 显示全部楼层 来自: 中国安徽合肥
溢流阀如果是常闭的呢,只起一个安全阀的作用呢
发表于 2008-7-3 12:17:31 | 显示全部楼层 来自: 中国广东佛山
一个溢流阀调节系统的压力,多余的油液会从溢流阀流回油箱,系统压力应根据负载决定,有溢流阀调节,如果泵排量和节流阀调节流量的比值相差太大,压力损失和油液温升就会相应加大。

评分

参与人数 1三维币 +2 收起 理由
晨砂 + 2 应助

查看全部评分

发表于 2008-7-3 12:36:32 | 显示全部楼层 来自: 中国四川自贡
好议题% N$ h7 }* X6 R& _2 z1 v. e
1.在定量系统中,加了节流阀.从而调节流量,当节流阀调小时,压力升高,油液从安全阀(溢流阀)处溢走.
9 E6 F1 S! G) b, ?; U2.在定量泵系统中,对节流阀的选择和溢流阀的选择都应考虑节流后损失的问题." Z$ U: W% p' b( _( D
3.节流阀最好选成调速阀,这样不受压力及温度的影响.& \% i. l4 y- B' g5 J% l  T
4.定量泵在液压系统中较少用了..呵呵..太耗能了

评分

参与人数 1三维币 +3 收起 理由
晨砂 + 3 应助

查看全部评分

发表于 2008-7-3 12:54:55 | 显示全部楼层 来自: 中国河北唐山
这个问题是最简单的液压回路的一种,叫速度控制回路,简单来说,速度控制回路是采用节流阀控制的,无论是定量还是变量系统中,也叫节流调速回路。主要有以下几种形式:1。进口节流调速回路,2。出口节流调速回路3。旁路节流调速回路。其中以2、3中较功率损坏小。具体的原理介绍可以参考液压系统的资料,液压设计手册上也有介绍的。
1 G# M; `; q: K9 \# e1 w" D节流阀调速,是通过调节手柄的转动来改变节流口的大小,从而实现速度控制的,节流元件对系统的压力压力损失比较大的。

评分

参与人数 1三维币 +5 收起 理由
晨砂 + 5 感谢您的应助!

查看全部评分

 楼主| 发表于 2008-7-3 13:17:36 | 显示全部楼层 来自: 中国安徽合肥
节流阀调小,压力升高,如果这个压力没有达到溢流阀的设定压力,那岂不是不会溢流?7 I% r4 z5 L% c0 r: U# N
" N+ I. K. s! D/ p( u
进口节流和出口节流那种效果更好呢
发表于 2008-7-3 13:36:38 | 显示全部楼层 来自: 中国吉林四平
原帖由 自流井 于 2008-7-3 12:36 发表 http://www.3dportal.cn/discuz/images/common/back.gif1 \- I# @0 u/ O- \
好议题$ f! g9 `" p4 R( }5 D$ m8 Q# V
1.在定量系统中,加了节流阀.从而调节流量,当节流阀调小时,压力升高,油液从安全阀(溢流阀)处溢走.
5 z2 y3 c' Z5 T2.在定量泵系统中,对节流阀的选择和溢流阀的选择都应考虑节流后损失的问题.8 V7 ^7 g3 j7 J; C' x' K- r
3.节流阀最好选成调速阀,这样不 ...

1 A  y5 ^3 I% V0 Q6 g说得非常好,只是第四条有不同看法,变量泵多为柱塞泵,定量式的齿轮泵和叶片泵在液压系统中有着广泛的应用,定量泵只有在阀控系统(节流系统)中才能量损失大(耗能)。节能与耗能是相对而言,它不是液压泵所决定的,是由液压系统的总体设计(配置)和设计者所决定的。

评分

参与人数 1三维币 +3 收起 理由
晨砂 + 3 技术讨论

查看全部评分

 楼主| 发表于 2008-7-3 13:55:37 | 显示全部楼层 来自: 中国安徽合肥
这里还有一个问题,溢流阀应当设定多高的压力,比如说,马达工作压力为14MPa,泵的流量与马达的最高转速匹配,当我需要利用节流阀将马达速度调节低一些的时候,节流阀会使使系统压力有所升高,那么溢流阀应该设为多高的起跳压力呢?
发表于 2008-7-3 14:08:58 | 显示全部楼层 来自: 中国吉林四平
建议用旁路节流调速回路。
 楼主| 发表于 2008-7-3 15:04:10 | 显示全部楼层 来自: 中国安徽合肥
出口调节方式,多余的流量也是通过溢流阀流走的?

评分

参与人数 1三维币 +5 收起 理由
晨砂 + 5 积极参与主题讨论!

查看全部评分

发表于 2008-7-3 15:24:47 | 显示全部楼层 来自: 中国广东广州
原帖由 moladiyi 于 2008-7-3 15:04 发表 http://www.3dportal.cn/discuz/images/common/back.gif
" e" |4 w- B. _3 _; @( U出口调节方式,多余的流量也是通过溢流阀流走的?

0 c! B: z2 S9 d, ]5 T. B) n正确!出口节流因为有背压,马达动作就比较平稳了!
 楼主| 发表于 2008-7-3 15:47:59 | 显示全部楼层 来自: 中国安徽合肥
出口调节流量这种方式,溢流阀怎么发挥作用?4 f; A5 h5 j5 ?2 G$ W- [3 c
出口的流量一般直接接回油箱,所以出口节流不会改变系统压力,也就达不到溢流阀的设定压力,多余的流量怎么会从溢流阀流走呢,有点不明白
发表于 2008-7-3 15:58:15 | 显示全部楼层 来自: 中国广东广州

回复 13# 的帖子

压力取决于负载,速度取决于流量!这么说吧,出口节流回路节流阀可看作一负载与马达共同作用,压力高于溢流阀调定压力时,溢流阀开启分压泄荷。  K0 j" ]- @! J3 n2 \# J  e
   节流阀后回油箱的油液与溢流阀溢流的油液是两回事,不可同日而语。
发表于 2008-7-3 16:19:20 | 显示全部楼层 来自: 中国上海
原帖由 moladiyi 于 2008-7-3 15:47 发表 http://www.3dportal.cn/discuz/images/common/back.gif
( h+ Q  a- m# l; m- @出口调节流量这种方式,溢流阀怎么发挥作用?3 _9 F$ E5 _: ?" Q& o1 W' C7 m" e
出口的流量一般直接接回油箱,所以出口节流不会改变系统压力,也就达不到溢流阀的设定压力,多余的流量怎么会从溢流阀流走呢,有点不明白

- v9 k" s* [% l, ]0 M! ]
0 [* x  M9 h$ R3 b楼上很多都避实就虚,条条框框的说了一大堆,虽然都没错但没有解答楼主的困惑
9 [; i) `& p* S1 M- C. B6 H* |  K1 c; ]1 P* j
我来吧~
* K3 B2 y/ ^$ r( y9 k. o) k如果调节节流阀时油泵出口压力没有达到溢流阀的设定压力,此时执行件的速度不变!就像楼主一开始想的一样,没有油从其他地方跑掉,所以只能进执行件。因为排量固定,所以流量不变,执行件速度不变。压力的上升幅度取决于节流阀开口大小和油泵排量!!6 L! y  W% S! E. F; U  _) E- y
只有当油泵出口压力超过溢流阀压力时,调速才起作用。

评分

参与人数 1三维币 +3 收起 理由
晨砂 + 3 技术讨论!

查看全部评分

 楼主| 发表于 2008-7-3 16:29:55 | 显示全部楼层 来自: 中国安徽合肥

回复 15# 的帖子

那溢流阀的压力应该设置多少比较合适
5 ~# o* ~  B& c5 o+ K: j4 w+ k- i* l' w# O3 W: S& U& O
比如说,马达工作压力为14MPa,那是不是说溢流阀设定压力为14MPA时候,用节流阀调节才能有用,如果设为20MPA,节流阀调节不了系统流量?
发表于 2008-7-3 17:00:00 | 显示全部楼层 来自: 中国河北唐山
原帖由 tieshouchan 于 2008-7-3 16:19 发表 http://www.3dportal.cn/discuz/images/common/back.gif2 _; h' p& r, W* R

  C; L: a" V" o7 b, K7 E; @
" L5 J% r$ r+ {5 O% ^楼上很多都避实就虚,条条框框的说了一大堆,虽然都没错但没有解答楼主的困惑
1 u& k% F9 Z6 e+ H% d! Y
4 h- j, K+ Y: B  ^3 ]4 v我来吧~
$ v# {7 Q' u+ N* J) g+ E/ Q如果调节节流阀时油泵出口压力没有达到溢流阀的设定压力,此时执行件的速度不变!就像楼主一开始想的一样,没有油 ...
  [$ |1 ]. Q# \$ c# l/ |( [: D
支持这种解释,干脆,直接。
 楼主| 发表于 2008-7-3 17:18:08 | 显示全部楼层 来自: 中国安徽合肥
那溢流阀的压力应该设置多少比较合适4 {& {* }! J2 C

5 [  R5 d5 T- m% f/ [2 P比如说,马达工作压力为14MPa,那是不是说溢流阀设定压力为14MPA时候,用节流阀调节才能有用,如果设为20MPA,节流阀调节不了系统流量?
发表于 2008-7-3 17:26:34 | 显示全部楼层 来自: 中国吉林四平
原帖由 moladiyi 于 2008-7-3 16:29 发表 http://www.3dportal.cn/discuz/images/common/back.gif- `% T/ v- ?: P* N4 |
那溢流阀的压力应该设置多少比较合适
& n$ R% g0 g: s0 W- O0 ?$ @7 G4 Z" W3 b5 O; a( p' ]! }0 N
比如说,马达工作压力为14MPa,那是不是说溢流阀设定压力为14MPA时候,用节流阀调节才能有用,如果设为20MPA,节流阀调节不了系统流量?
$ N2 a! k. I% A" k
1.马达工作压力为14MPa,溢流阀设定压力为14MPa是错的,溢流阀的设定压力为马达工作压力+节流阀的压力差。马达工作压力为节流阀的出口压力,溢流阀的设定压力为节流阀的入口压力(泵的出口压力)/ w; H0 A  P6 Z8 s- L+ D
2.节流调速回路,溢流阀工作在常开状态下的恒定输出压力。
# r! o! P+ `4 a5 M  s3.这种节流调速回路的能量损失非常大,不适宜在高压大功率的液压系统。$ f9 O+ A, r( \9 q) h9 N& Q) G4 C5 o
建议用恒压变量泵+溢流阀+节流阀的节流调速回路,具有性能稳定,能耗小的特点。
发表于 2008-7-4 08:38:26 | 显示全部楼层 来自: 中国上海
原帖由 厚积薄发 于 2008-7-3 17:26 发表 http://www.3dportal.cn/discuz/images/common/back.gif" A$ F+ X0 L) f% v% Y

2 N" U$ I6 j4 u  _6 E8 y1.马达工作压力为14MPa,溢流阀设定压力为14MPa是错的,溢流阀的设定压力为马达工作压力+节流阀的压力差。马达工作压力为节流阀的出口压力,溢流阀的设定压力为节流阀的入口压力(泵的出口压力)
# t2 ?4 c0 \' a  U6 [4 B+ A2.节流调速回路, ...
7 \7 |- p7 M# Z; n6 D
5 Z! H- T1 S& s4 ]5 _
讲得很好! :)
! B6 S( z: h: W8 l( ~: }5 r3 u但我估计楼主还没想通这个问题
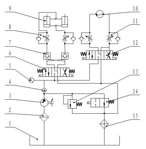
 楼主| 发表于 2008-7-4 08:52:58 | 显示全部楼层 来自: 中国安徽合肥
上一个原理图吧~
% O- s6 W& [/ N+ `$ d, g8 }: o: h5 M, n
这个系统是有一个齿轮泵做动力,液压缸和马达不是同时工作的,缸在工作时,系统压力为6MPa,马达在工作时压力为14Mpa,系统中只有一个溢流阀,如何设置溢流阀起跳压力?节流阀能否调节缸和马达速度?
新建 BMP 图像.JPG
新建 BMP 图像.JPG
发表于 2008-7-4 09:09:04 | 显示全部楼层 来自: 中国上海
原帖由 moladiyi 于 2008-7-3 16:29 发表 http://www.3dportal.cn/discuz/images/common/back.gif
( R6 R5 a* Y. H- t那溢流阀的压力应该设置多少比较合适
. @: q" h. `! u
  T, O- Z* \  F; ^1 m3 A$ s; k  k0 l- N/ [比如说,马达工作压力为14MPa,那是不是说溢流阀设定压力为14MPA时候,用节流阀调节才能有用,如果设为20MPA,节流阀调节不了系统流量?

' p6 b4 `( I1 ?( C
9 g1 H; y# W: t; y* _楼主啊,实际没有这么傻的液压系统的,中国的液压系统基本都是抄袭日本德国的,自己设计的很少。这只是你自己的疑问吧
" e  e6 \3 t) c( h) p! C这样的液压系统节流阀要能起调速作用溢流阀必须打开工作。
6 p$ e8 q9 O! |; N* z5 T# n好啦,正面回答你的问题:' E: r' r+ C$ ^. o" I' e
1) 马达工作压力为14MPa,(我理解为马达的正常工作压力)那是不是说溢流阀设定压力为14MPA时候,用节流阀调节才能有用0 |8 W; V: n$ k4 c# n' k1 D
溢流阀设定140bar是有问题的,因为节流阀前的压力肯定大于阀后压力,这样的话油全从溢流阀跑啦。马达不能正常工作!
4 D( u# Z/ E: V% }. H* W" r2) 如果设为20MPA,节流阀调节不了系统流量?
1 @, e' ?4 K, s* V8 G节流阀可以调节系统流量。节流阀后压力P2通马达(负载),节流阀前压力P1为油泵出口压力,溢流阀并联,节流阀前后压差为△P
% [; c9 H8 L: `2 h正常工作时,P2为140bar,P1为P2+△P,由于溢流阀设定为200bar,所以P1不能超过200bar。2 ^& x; @( {# ~9 H0 t$ `% [1 o
什么意思呢?就是说只要P1低于200bar,节流阀调整马达速度不变。那你肯定会有疑问,我调了阀总归会有什么变化吧?呵呵,其实△P在变大,所以P1也在变大,当P1升到200bar时,溢流阀打开,一部分流量就跑啦,马达速度就下来了。这时由于P1、P2不变,这个△P也就恒定了,继续调节节流阀,流量会随开口的减小而减小。
( e' @! y( T! u& V! X( f :victory:
* I4 R: }' |( H) y* r* F3 z( f& o( A+ ]
[ 本帖最后由 tieshouchan 于 2008-7-4 09:12 编辑 ]
发表于 2008-7-4 09:21:40 | 显示全部楼层 来自: 中国上海
原帖由 moladiyi 于 2008-7-4 08:52 发表 http://www.3dportal.cn/discuz/images/common/back.gif" @  j8 C: H2 S& O
上一个原理图吧~
3 {! h, z9 f% y7 i1 M' g7 F: }2 I: X' `  v/ ~# A4 L8 N
这个系统是有一个齿轮泵做动力,液压缸和马达不是同时工作的,缸在工作时,系统压力为6MPa,马达在工作时压力为14Mpa,系统中只有一个溢流阀,如何设置溢流阀起跳压力?节流阀能否调节缸和马达速度 ...

( N  v& N# X3 [# P
) B( |: j' l8 K0 X; G0 j2 d这个图纸谁设计的?已经生产了? :L :L
发表于 2008-7-4 09:42:40 | 显示全部楼层 来自: 中国辽宁铁岭
原帖由 moladiyi 于 2008-7-4 08:52 发表 http://www.3dportal.cn/discuz/images/common/back.gif
4 ~" H" W6 a, z1 P1 f! G上一个原理图吧~. L! D. o2 ]! K' ]1 n+ T

8 B0 o) k/ q' g# A这个系统是有一个齿轮泵做动力,液压缸和马达不是同时工作的,缸在工作时,系统压力为6MPa,马达在工作时压力为14Mpa,系统中只有一个溢流阀,如何设置溢流阀起跳压力?节流阀能否调节缸和马达速度 ...
; k, o4 Y5 B* W4 i* n1 M
楼主液压原理图设计的不合理,请仔细审核之.这是高低压节流调速液压回路,设计过于简单草率.
 楼主| 发表于 2008-7-4 09:48:39 | 显示全部楼层 来自: 中国安徽合肥
能不能具体分析一下呢??
发表回复
您需要登录后才可以回帖 登录 | 注册

本版积分规则


Licensed Copyright © 2016-2020 http://www.3dportal.cn/ All Rights Reserved 京 ICP备13008828号

小黑屋|手机版|Archiver|三维网 ( 京ICP备2023026364号-1 )

快速回复 返回顶部 返回列表