QQ登录

只需一步,快速开始

登录 | 注册 | 找回密码

三维网

 找回密码
 注册

QQ登录

只需一步,快速开始

展开

通知     

全站
11天前
查看: 3975|回复: 11
收起左侧

[求助] sauer90闭式变量泵原理

[复制链接]
发表于 2008-6-22 19:14:28 | 显示全部楼层 |阅读模式 来自: 中国浙江杭州

马上注册,结识高手,享用更多资源,轻松玩转三维网社区。

您需要 登录 才可以下载或查看,没有帐号?注册

x
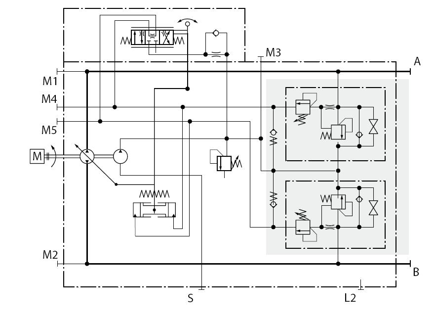
如原理图所示,右侧阴影部分是多功能阀,由顺序阀,高压溢流阀和旁通阀组成我有几点弄不明白 % G1 ^9 o* z$ n
1,正常工作下补油泵补油是通过旁通阀吗?手册上说在主泵不转情况下,补油泵通过旁通阀来短时间驱动,但主泵不转了,补油泵怎么转啊?不是双联在一起吗?
2 |$ i7 e1 L& V) y. R( d7 v; a! t2,高压溢流阀旁边带有节流阀,很像LS控制的压差溢流型流量补偿器,为什么要用这种形式啊?要限制进入顺序阀的流量?顺序阀出口处也有个旁通阀,起什么作用? # T0 C) A: {3 M0 |
3,高压溢流阀在系统瞬间产生压力峰值时才打开,那从溢流阀出来的油又到什么地方了?从另一侧多功能阀出去吗?顺序阀出口的一部分油也是吗?
/ ^) w8 |% {( |6 ?- S0 u4,补油泵补油时是向主泵的压力主油路补油吧?那补油泵的压力比主泵高了?  L' j* _) f# F, D2 F& o

% d3 t$ x- ^; |6 ^[ 本帖最后由 dcz19831009 于 2008-6-22 22:32 编辑 ]
sauer90原理图.JPG
sauer90示意图.JPG

评分

参与人数 1三维币 +3 收起 理由
柠檬咖啡 + 3 主题讨论

查看全部评分

发表于 2008-6-22 20:03:28 | 显示全部楼层 来自: 中国辽宁沈阳
图在哪里??????
发表于 2008-6-24 08:38:59 | 显示全部楼层 来自: 中国河南安阳
其实上面的阴影部分就是一个补油和多功能阀,单向阀是向低压侧补油的,图示的是向B口也就是回油路,补油;当系统压力也就是A路压力过高,油液冲开箭头向下的高压溢流阀,高压油流向B口。

评分

参与人数 1三维币 +3 收起 理由
柠檬咖啡 + 3 积极应助

查看全部评分

发表于 2008-6-24 11:42:37 | 显示全部楼层 来自: 中国江苏无锡
楼主的问题有的在样本里肯定是有的!. q; }7 E! M# s7 X; X
1,不好回答没见过样本和实体不知道情况!
2 u9 S8 ~% K7 K; i; v% _这台泵应该属于排量控泵,应该属于位置-力反馈形变量泵,这里的补油泵一般功能不说了,在这里可以帮助主泵越过零点,可以使泵在+-100%之间工作!阴影部分的的阀块组合的功能不单单是高压保护和补油,还有一个功能就是:比如A腔的压力升高到顺序阀打开的压力,那么顺序阀打开(在这之前要通过节流阀)压力有去变量机构的右腔作用!变量机构的活塞向左移动,则通过杠杆带动使其换向阀换向!就可以改变泵的排量!一般高压保护溢流阀不会动作的!顺序阀的压力设定应该比安全阀要低!" J( B9 F, g+ a
, l8 l- t* O! P. J
[ 本帖最后由 wuwanfu 于 2008-6-24 11:43 编辑 ]

评分

参与人数 1三维币 +3 收起 理由
柠檬咖啡 + 3 应助

查看全部评分

 楼主| 发表于 2008-7-28 14:46:09 | 显示全部楼层 来自: 中国浙江杭州
楼上说的很对,我好像明白了,不过好像不是所有的闭式泵都带有那个顺序阀吧?好像工作油路压力过大时,泵的排量是不变的(因为控制变量活塞的换向阀由手柄控制),高压油路的油只是流向低压油侧,我这样理解没错吧?
发表于 2008-7-28 16:36:13 | 显示全部楼层 来自: 中国江苏徐州
这个顺序阀结构叫压力限制器,压力设定值比高压溢流阀略低,作用是当系统压力达到设定值时,高压油打通顺序阀进入泵伺服缸低压腔,强行把泵的排量减小,通过减小泵排量的方式控制系统压力不继续升高。萨澳铭牌上的压力设定值其实就是压力限制器的压力。在有压力冲击的时候,由于压力推动伺服缸进而拉动斜盘需要一定的反应时间,系统压力还是会冲高,这个时候就需要高压溢流来削减压力峰值,但溢流阀作用的时间是非常短暂的,减小了系统的发热。所以压力限制器是一种主动的高压反向推动伺服缸,比连通伺服缸两腔让斜盘通过弹簧回复中位反应要快。

评分

参与人数 1三维币 +3 收起 理由
晨砂 + 3 技术讨论

查看全部评分

发表于 2008-7-30 20:41:18 | 显示全部楼层 来自: 日本

回复 6# 的帖子

6楼的回复很厉害啊!理解得非常准确!如果6楼不是Sauer公司内部的人,那你对Sauer的泵领悟得很深刻哦!
; k0 ^( u- ~. z4 A4 m+ v; }" E9 B* _9 _
[ 本帖最后由 levi.lin 于 2008-7-30 20:42 编辑 ]
发表于 2008-7-31 09:12:28 | 显示全部楼层 来自: 中国河南郑州
原帖由 sppmbp 于 2008-7-28 16:36 发表 http://www.3dportal.cn/discuz/images/common/back.gif
# {9 u9 t) b! l  g这个顺序阀结构叫压力限制器,压力设定值比高压溢流阀略低,作用是当系统压力达到设定值时,高压油打通顺序阀进入泵伺服缸低压腔,强行把泵的排量减小,通过减小泵排量的方式控制系统压力不继续升高。萨澳铭牌上的压 ...

2 G7 S% D, _. D2 m2 a4 {力士乐的闭式泵对压力切断阀的功能是指当系统压力达到其设定值时,压缩弹簧,让补油泵的油通过节流阀和压力切断阀回油箱,从而使泵的伺服变量机构的控制压力降低,泵的排量减少到零,好像不是6楼说的萨奥泵将压油通过顺序阀引入伺服缸,强行把泵的排量减小,两家的泵的控制方式还不太一样

评分

参与人数 1三维币 +2 收起 理由
柠檬咖啡 + 2 应助

查看全部评分

发表于 2008-7-31 10:25:43 | 显示全部楼层 来自: 中国江苏无锡
6楼说的这种压力切断“比连通伺服缸两腔让斜盘通过弹簧回复中位反应要快”力士乐也用!
发表于 2008-8-2 19:56:44 | 显示全部楼层 来自: 中国江苏镇江

回复 9# 的帖子

总结7#,8#的说法,其实,这也是和力士乐不同的控制方式而已。萨澳的泵是直接把控制压力油通向伺服油缸的另侧,主动地迫使泵的压力降低,从而起到保护的功能。   希望我的解释,能够更好地理解萨澳的压力控制形式。

评分

参与人数 1三维币 +2 收起 理由
柠檬咖啡 + 2 参与讨论

查看全部评分

发表于 2008-8-4 16:51:02 | 显示全部楼层 来自: 中国河北秦皇岛
顺便说一下,高压溢流阀消除短暂高压峰值,其响应时间要短些,大概20ms,压力限制阀响应时间大约在60ms,可以理解为压力限制阀反应比较迟钝,如果负载仅仅瞬时比较高,就有溢流阀承担这个压力,并且溢流阀打开油液能进入变量控制缸的低压侧,使泵斜盘摆角有减少的趋势。
4 ~4 S8 B1 P5 w* f( L  g& W% W5 q/ P7 s: T$ |" t6 d; k
希望各位能继续对次泵展开讨论,洗耳恭听

评分

参与人数 1三维币 +2 收起 理由
柠檬咖啡 + 2 参与讨论

查看全部评分

发表于 2008-8-13 08:47:50 | 显示全部楼层 来自: 中国河北唐山
楼上几位朋友说的都很精彩,好贴啊,已收藏
发表回复
您需要登录后才可以回帖 登录 | 注册

本版积分规则


Licensed Copyright © 2016-2020 http://www.3dportal.cn/ All Rights Reserved 京 ICP备13008828号

小黑屋|手机版|Archiver|三维网 ( 京ICP备2023026364号-1 )

快速回复 返回顶部 返回列表