QQ登录

只需一步,快速开始

登录 | 注册 | 找回密码

三维网

 找回密码
 注册

QQ登录

只需一步,快速开始

展开

通知     

查看: 2576|回复: 6
收起左侧

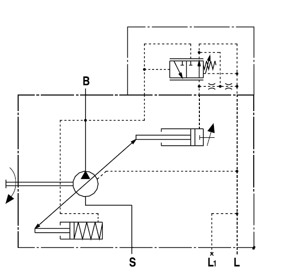
[讨论] A10VS0-45DR泵阻尼孔的作用

[复制链接]
发表于 2008-4-15 21:54:23 | 显示全部楼层 |阅读模式 来自: 中国安徽马鞍山

马上注册,结识高手,享用更多资源,轻松玩转三维网社区。

您需要 登录 才可以下载或查看,没有帐号?注册

x
我公司的A10VS0-45DR泵最近压力不稳定,请教如是内漏量大原因造成的,用什么方法可以判断?另外原理图中串联两个阻尼孔起什么作用.新接触液压,向各位多请教!
0 |- m0 _0 v! S/ c* [: }" J) N! d                 从论坛中如何下载资料?
9 x# R; `$ E. g8 P$ q1 G% d: F: J
0 U* h) e5 i9 E7 I/ d4 u+ t[ 本帖最后由 sun液压新手 于 2008-4-16 22:13 编辑 ]

A10VSO-45DR.pdf

161.88 KB, 下载次数: 19

评分

参与人数 1三维币 +2 收起 理由
晨砂 + 2 发起技术讨论!请将此泵原理图贴上来!

查看全部评分

发表于 2008-4-16 10:15:55 | 显示全部楼层 来自: 中国河北唐山
如果认为泄漏有问题楼主可以直接将泄油管接油盆观察泄漏是否严重。阻尼孔主要是使控制阀动作平稳,提高泵的工作稳定性。
发表于 2008-4-16 22:54:14 | 显示全部楼层 来自: 中国广东广州
帮楼主贴张图!1 U5 [0 K/ q# ~3 H1 X  p
未命名1.jpg
发表于 2008-4-17 15:43:07 | 显示全部楼层 来自: 中国江苏无锡
主要是在动态时起稳定作用的!避免切换是产生较大的波动!
发表于 2008-4-19 08:51:44 | 显示全部楼层 来自: 中国广东广州
伺服变量控制阀可以看作为一可变液阻,与前面的液阻构成了并不多见的C型半桥,适当的降低了控制增益,提高了快速性和稳定性。而后面的液阻与回油路并联为旁通回油液阻。提高稳定性同时降低开环控制增益.
发表于 2010-6-10 16:25:13 | 显示全部楼层 来自: 中国四川泸州
改善斜盘的动态特性
发表于 2010-6-11 13:42:37 | 显示全部楼层 来自: 中国江苏徐州
改善斜盘的动态特性
发表回复
您需要登录后才可以回帖 登录 | 注册

本版积分规则


Licensed Copyright © 2016-2020 http://www.3dportal.cn/ All Rights Reserved 京 ICP备13008828号

小黑屋|手机版|Archiver|三维网 ( 京ICP备2023026364号-1 )

快速回复 返回顶部 返回列表