|
|

楼主 |
发表于 2008-2-16 11:51:58
|
显示全部楼层
来自: 中国湖北武汉
二楼的你好,谢谢你的答复!
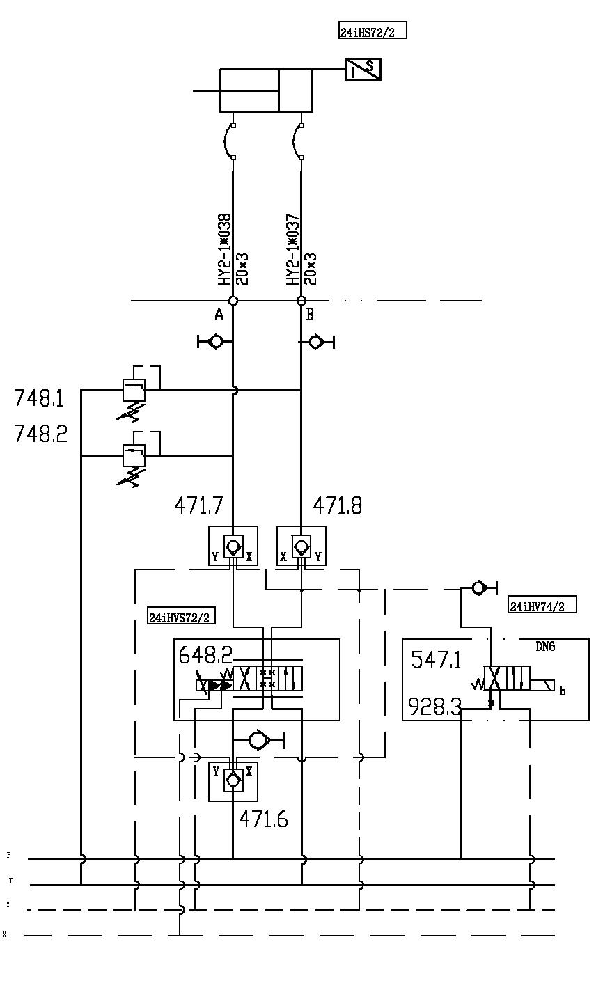
8 d4 F$ z( W: P9 a* l: d可能我没有讲清楚,该比例阀就是带反馈的伺服阀,是MOOG D661系列的工业用伺服阀。' I4 { A H9 ^5 k; U# \0 c
液控单向阀是立新的SL30PAI的,电磁换向阀也是立新的,溢流阀是力士乐的。1 {6 z2 N5 D6 Q5 e' K/ F$ f4 [: X% `
我个人的想法:液压系统对液控单向阀的要求是,控制油路接通则阀应该马上打开,控制油路切断以后阀应该马上关闭,而且能够可靠的保压防止泄露。电磁换向阀是给液控单向阀控制柱塞供油的,如果电磁换向阀的油路不畅的话,就会造成液控单向阀开启不好,从而使液控单向阀在油液通过时时开时闭,造成油路的压力不稳定,以至引起震动。* Y5 ?- n- T4 H; `* |, C% ~
# @0 ?5 z- E" G; [$ g) k/ ^; k
以上是我的分析,希望大家能有更好的解释方法!
: J @, i# q, I9 H$ N7 L! `, X0 S5 ?3 T3 O" |/ I6 h9 A( H8 K
[ 本帖最后由 w00m 于 2008-2-17 00:39 编辑 ] |
|