QQ登录

只需一步,快速开始

登录 | 注册 | 找回密码

三维网

 找回密码
 注册

QQ登录

只需一步,快速开始

展开

通知     

全站
9天前
查看: 2002|回复: 2
收起左侧

[求助] 关于变量柱塞泵的控制问题

[复制链接]
发表于 2007-12-3 21:19:38 | 显示全部楼层 |阅读模式 来自: 中国江苏徐州

马上注册,结识高手,享用更多资源,轻松玩转三维网社区。

您需要 登录 才可以下载或查看,没有帐号?注册

x
大家好:哪位大侠能帮忙详细解释一下:
& e" [+ ~) \1 R' ]# ^负控制变量柱塞泵,正控制变量柱塞泵和负荷敏感泵(东芝IB,力士乐的LUDV,林德)的基本原理,和针对负控制的所谓的交叉控制,最好能详细一点,谢谢大家了。
头像被屏蔽
发表于 2007-12-4 21:19:17 | 显示全部楼层 来自: 中国浙江杭州
提示: 作者被禁止或删除 内容自动屏蔽
 楼主| 发表于 2007-12-4 21:55:29 | 显示全部楼层 来自: 中国江苏徐州
5 F, A" b! H9 k1 W
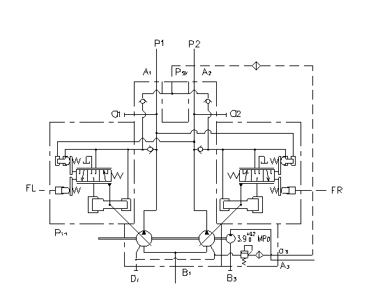
我先帖个图:负控制变量柱塞泵
负控制变量柱塞泵.bmp
发表回复
您需要登录后才可以回帖 登录 | 注册

本版积分规则


Licensed Copyright © 2016-2020 http://www.3dportal.cn/ All Rights Reserved 京 ICP备13008828号

小黑屋|手机版|Archiver|三维网 ( 京ICP备2023026364号-1 )

快速回复 返回顶部 返回列表