QQ登录

只需一步,快速开始

登录 | 注册 | 找回密码

三维网

 找回密码
 注册

QQ登录

只需一步,快速开始

展开

通知     

查看: 2153|回复: 14
收起左侧

[讨论] 关于缓冲装置的原理

[复制链接]
发表于 2007-10-20 14:04:25 | 显示全部楼层 |阅读模式 来自: 中国重庆

马上注册,结识高手,享用更多资源,轻松玩转三维网社区。

您需要 登录 才可以下载或查看,没有帐号?注册

x
如题,我见过一个缓冲原理图,是压机上用的,由于比较简单,我就不画图了,大概说一下,大家帮我瞧瞧,如何实现缓冲的?
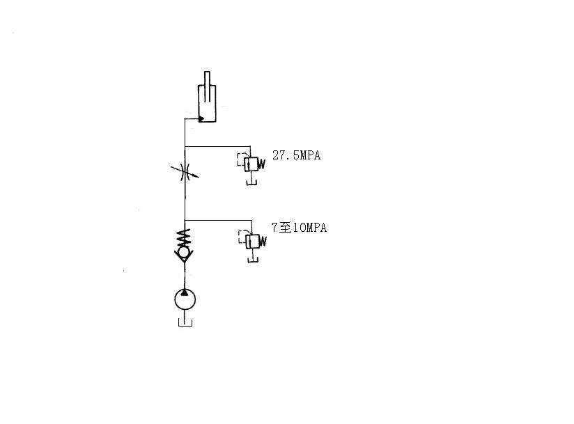
' C, X) v9 b% c. n   工况:压机在进行薄板拉伸时(工作压力25MPA),当滑块下压到一定距离时,板会断裂,压机就失去了载荷,滑块继续向下运动至接触缓冲装置(柱塞油缸).
* x/ M) U0 [5 b, \- \1 ^    缓冲回路:泵---单向阀--(以下分两路,即并联)一路:节流阀(又分两路:一路进柱塞缸;一路进溢流阀(27.5MPA))---回油箱; 二路:溢流阀(7至10MPA)--回油箱.& P' d1 W2 p( x
    要工作时,先通过泵---单向阀--节流阀--柱塞缸将油缸升起来.泵泄荷,单向阀封闭.
! u7 i1 ^- o! G/ m1 C; h    我想问的是1:该机构缓冲时油究竟是丛那条回路到油箱的?一路:缸--溢流阀(27.5MPA)--回油箱;一路:节流阀---溢流阀(7至10MPA)--回油箱.2:一般的液压机构缓冲机理是什么?
4 U- a9 A& Q. p* X  k    烦请高手指点,感谢,感谢!!!!!

评分

参与人数 1三维币 +3 收起 理由
江边 + 3 鼓励积极发起、参与主题

查看全部评分

发表于 2007-10-22 00:19:46 | 显示全部楼层 来自: 中国上海
看起来太费劲,还是画一张图吧!
发表于 2007-10-22 06:22:16 | 显示全部楼层 来自: 中国吉林长春
我画了一张不知道对否?
缓冲缸.JPG

评分

参与人数 1三维币 +3 收起 理由
晨砂 + 3 感谢您的帖图!

查看全部评分

发表于 2007-10-22 10:06:57 | 显示全部楼层 来自: 中国四川泸州
说说工作过程。在开始阶段靠泵把闸板提到一定的高度,这时泵的液压能转化为了闸板的势能。在能量转化过程完毕后,泵停机。这时,闸板具有一定的势能,开始向下运动,运动过程是越来越快,虽然受到一定的阻力(主要为液压油的)。这个过程为势能像动能的转化过程。在这个工程中,柱塞缸的压力逐渐增加(由于闸板的速度越来越快,就导致液压油的流速增加,从而让压力增高)。当闸板速度到一定的时候,就开始了工作剪板。这个过程将损失闸板的动能,让其速度有很大的降低(应该是,闸板的主要能量就是用来剪板的)。然后的能量就逐渐消耗在溢流阀的溢流过程。
' N' h5 B+ J$ ], [2 Y: ?   图上和你说的是一样的,但是觉得有点不对。就是当泵停机前,系统压力已经是7-10 MPa,闸板如何能够运动?闸板本来就是靠这个压力顶起来的。而且顶的压力小于溢流的压力。最后保持在溢流压力。
  G2 b$ `; v% g: J( W: }( v! F4 h0 h6 \/ L0 p
   所有的反冲原理 都是 根据动量守恒来的。4 E8 _  }2 _) I3 Y+ ~8 x
                 P=F*T     靠的是把时间的延长来减冲击力的。

评分

参与人数 1三维币 +5 收起 理由
晨砂 + 5 感谢您的积极参与

查看全部评分

 楼主| 发表于 2007-10-22 17:08:26 | 显示全部楼层 来自: 中国重庆

回复 3# 的帖子

ok,对的帮我分析一下
 楼主| 发表于 2007-10-22 17:17:07 | 显示全部楼层 来自: 中国重庆

回复 4# 的帖子

这是压机缓冲的,缓冲行程一般50MM左右,柱塞缸上升时无外载荷,就是一个油缸的重量,起作用的是在缸升起到位后,泵停,而后有重物压下(失去载荷的)还是要谢谢董事长同志!!
发表于 2007-10-22 23:14:09 | 显示全部楼层 来自: 中国河南郑州
滑块继续向下运动至接触缓冲装置(柱塞油缸).
/ h# _: D% }- r* P$ A% g; c: Y2 N! u+ m/ Z& U" W. {+ b, s
滑块接触到柱塞油缸时首先应该是27.5Mpa的溢流阀先起作用吸收大部分能量,然后由于能量大部分损失27.5Mpa的溢流阀关闭,在通过节流口和7至10Mpa的溢流阀回油箱,这个阶段能够把能量全部吸收
发表于 2007-10-23 08:58:14 | 显示全部楼层 来自: 中国四川泸州

回复 6# 的帖子

哦。我原来理解错了。也就是说当滑块把钢板剪断后然后再接触到柱塞缸?
8 z/ k; Q# }5 ?) F如果是这样的话,我的理解为:当带有一定能量的滑块(动能)接触到柱塞缸后,接触前的油缸的压力为7-10Mpa(也可能小于),这时油缸的小压力的溢流阀开始溢流,由于节流阀的作用会使油缸端压力上升。如果超过大溢流阀的压力,大的溢流阀就溢流。也有可能如果剪的钢板大,在剪完的过程中,滑块的能量就损失了很多的话,可能压力达不到大压力溢流阀溢流的时候。
 楼主| 发表于 2007-10-23 13:05:53 | 显示全部楼层 来自: 中国重庆

回复 8# 的帖子

董事长同志这会理解对了,你和楼上的兄弟说的,我也曾想过觉的都有道理,就是搞不清楚到底谁先打开?(主要是缓冲行程较小,时间应该比较短); Z1 S$ K" f, t% L: }. ]
还有一个问题,缓冲就是延缓能量释放的时间,那么如果大溢流阀打开,液体的流速会很快,流量会加大(好象)那柱塞不是很快就到终点了,时间很快,没有延缓,这究竟是咋回事?
发表于 2007-10-23 13:14:18 | 显示全部楼层 来自: 中国四川泸州

回复 9# 的帖子

给你说了小压力的先开。当小压力的开了后,由于有流动,节流阀前后才有压差,压差大了才可能导致大的溢流阀打开。/ j$ s- W3 e: v! k! p
至于缓冲时间,你可以想:如果没有这个缓冲的话,接触的时间可能是毫秒级的。但是如果有了缓冲就算时间增加一倍,冲击力也可以减小一般。* i: ?. J% q$ `
  v# }* [  l7 g
[ 本帖最后由 ld12321 于 2007-10-23 13:16 编辑 ]

评分

参与人数 1三维币 +3 收起 理由
江边 + 3 感谢您的积极参与

查看全部评分

 楼主| 发表于 2007-10-24 13:00:58 | 显示全部楼层 来自: 中国重庆
有理,俺在寻思寻思!!!!!!!!!!!!
发表于 2007-10-24 15:50:07 | 显示全部楼层 来自: 中国安徽铜陵
"给你说了小压力的先开。当小压力的开了后,由于有流动,节流阀前后才有压差,压差大了才可能导致大的溢流阀打开。"个人觉得这话不对,因为节流阀前是小压力的溢流阀,,有压差才有流动,故大的溢流阀不可能打开。大的溢流阀打开只有在泵停,柱塞缸在重物压下下降时,由于节流阀节流作用
' A6 _: P; k" @; w$ B压降增大,大溢流阀打开,此时小压力的也在打开位,。油流经节流阀延缓了柱塞缸下降时间。个人觉得大溢流阀起安全阀作用。
发表于 2007-10-24 18:04:54 | 显示全部楼层 来自: 中国上海
我同意12#的意见,溢流阀只有在压力差达到一定的值的时候,才能被打开,溢流阀实际上就是一个安全阀,在设定的压力达到的时候就会打开!
发表于 2007-10-25 08:41:01 | 显示全部楼层 来自: 中国四川泸州

回复 12# 的帖子

我们说的过程就是缓冲的过程,而不是柱塞缸伸出的过程。
发表于 2007-10-25 08:58:58 | 显示全部楼层 来自: 中国安徽马鞍山

回复 12# 的帖子

集合6楼,您会发现您说的和10楼是一样的道理。
发表回复
您需要登录后才可以回帖 登录 | 注册

本版积分规则


Licensed Copyright © 2016-2020 http://www.3dportal.cn/ All Rights Reserved 京 ICP备13008828号

小黑屋|手机版|Archiver|三维网 ( 京ICP备2023026364号-1 )

快速回复 返回顶部 返回列表