QQ登录

只需一步,快速开始

登录 | 注册 | 找回密码

三维网

 找回密码
 注册

QQ登录

只需一步,快速开始

展开

通知     

全站
9天前
查看: 2182|回复: 11
收起左侧

[讨论] 液压清洗小车的原理?

[复制链接]
发表于 2007-9-11 19:48:42 | 显示全部楼层 |阅读模式 来自: 中国上海

马上注册,结识高手,享用更多资源,轻松玩转三维网社区。

您需要 登录 才可以下载或查看,没有帐号?注册

x
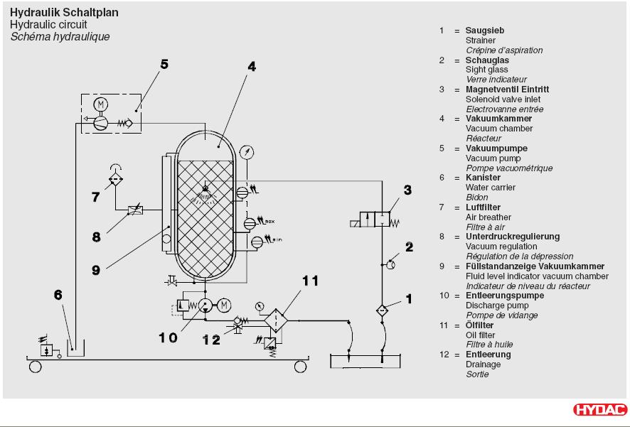
附件是液压清洗小车的样本,这台小车可以将液压油过滤,除水和晰气,不知道里面真空泵起什么作用?真空泵在使用为什么需要加满水?

def7917-5-05-04_fam-15-70.pdf

240.81 KB, 下载次数: 10

评分

参与人数 1三维币 +5 收起 理由
江边 + 5 这个议题不错,鼓励发起好的议题。

查看全部评分

 楼主| 发表于 2007-9-12 08:52:01 | 显示全部楼层 来自: 中国上海

这个是中文样本,大家看一下

这个是中文样本,大家看一下

FAM.pdf

1.11 MB, 下载次数: 14

发表于 2007-9-12 15:37:46 | 显示全部楼层 来自: 中国江苏常州
真空泵将过滤器中的空气抽出,将真空泵加满水的作用我想应该是使其散热作用# d7 x& O$ Q6 \4 U4 \) y

8 k* I9 n8 ]- E# m[ 本帖最后由 clztp2004 于 2007-9-12 15:39 编辑 ]
发表于 2007-9-12 16:49:00 | 显示全部楼层 来自: 中国上海
水环真空泵,水是用来密封的,跟散热无关。
发表于 2007-9-12 22:09:00 | 显示全部楼层 来自: 中国浙江温州
同意四楼说法,水是密封作用
发表于 2007-9-13 15:11:58 | 显示全部楼层 来自: 中国安徽马鞍山
加水:1 {( @3 J, S/ C" A. r
1、向真空泵加水(散热)& P" j* j4 I4 c1 }
2、向真空泵的吸油管加水(防吸空,并起一定的稀释高黏度油的作用)。2 _1 I9 |5 d1 K  m6 Q
据我理解看来应该是散热作用吧。
9 q4 ^  j& {" f! f; i3 V说明书有一句话:无水情况下启动会损坏真空泵。故此推断是散热。
发表于 2007-9-13 15:19:55 | 显示全部楼层 来自: 中国上海
把其中供讨论的原理图这部分剪贴出来。以后的就不需要再付流量了。
1.JPG
发表于 2007-9-13 15:31:18 | 显示全部楼层 来自: 中国湖北武汉
这个里面懂液压的人太少了!怎么没有看见高手啊,有的话,请联系我,谢谢!
 楼主| 发表于 2007-9-19 09:11:03 | 显示全部楼层 来自: 中国上海
关于那个密闭容器4(vacuum chamber),我想问一下,是不是含有水分的油液,如果液面上方的气压低于大气压力,那么油液中的水分就会分离出来,也就是达到的给油液脱水的效果?
发表于 2007-9-19 10:13:55 | 显示全部楼层 来自: 中国上海
俺都不知道说啥好了,继续猜吧。
发表于 2007-9-19 11:16:14 | 显示全部楼层 来自: 中国浙江绍兴

回复 #8 xioguan 的帖子

这位兄弟的话什么意思啊!联系你做什么?
 楼主| 发表于 2007-9-19 12:51:31 | 显示全部楼层 来自: 中国上海
错了,那个容器是用来真空法除水分的,详细原理可以参看液压气动手册
发表回复
您需要登录后才可以回帖 登录 | 注册

本版积分规则


Licensed Copyright © 2016-2020 http://www.3dportal.cn/ All Rights Reserved 京 ICP备13008828号

小黑屋|手机版|Archiver|三维网 ( 京ICP备2023026364号-1 )

快速回复 返回顶部 返回列表