QQ登录

只需一步,快速开始

登录 | 注册 | 找回密码

三维网

 找回密码
 注册

QQ登录

只需一步,快速开始

展开

通知     

全站
9天前
查看: 2302|回复: 10
收起左侧

[讨论] 高速旋转的放松问题

[复制链接]
发表于 2007-8-29 08:57:09 | 显示全部楼层 |阅读模式 来自: 中国广西桂林

马上注册,结识高手,享用更多资源,轻松玩转三维网社区。

您需要 登录 才可以下载或查看,没有帐号?注册

x
在工作中设计一砂轮系统,转速三千多,因砂轮要更换所以设计成螺旋锁紧装置,但这样的设计砂轮只能超一个方向旋转(为螺纹锁紧的方向)
! X3 ~0 R, E% c' K不知各位有没有什么好的方法能实现砂轮的正反转。
发表于 2007-8-29 09:12:30 | 显示全部楼层 来自: 中国甘肃兰州
可用合适直径的GB/T6178、6179、6180、6181等槽型螺母加开口销索紧。

评分

参与人数 1三维币 +1 收起 理由
zyxwq + 1 积极讨论

查看全部评分

发表于 2007-8-29 10:36:07 | 显示全部楼层 来自: 中国山西太原
两端可用圆螺母(GB812-1988)和止动垫圈(GB858-1988)防松。在轴上需铣一槽。

评分

参与人数 1三维币 +1 收起 理由
zyxwq + 1 积极讨论

查看全部评分

发表于 2007-8-29 12:19:15 | 显示全部楼层 来自: 中国陕西汉中
最简单的办法:使用双螺母锁紧

评分

参与人数 1三维币 +1 收起 理由
zyxwq + 1 积极讨论

查看全部评分

发表于 2007-8-29 14:17:38 | 显示全部楼层 来自: 中国福建三明
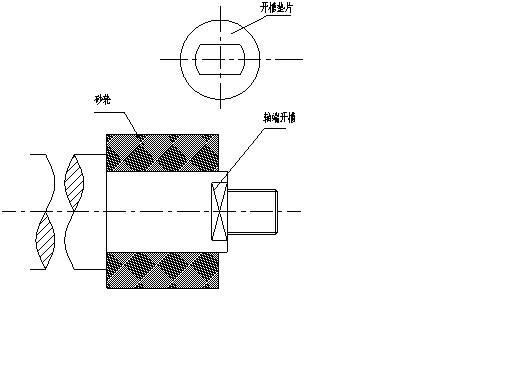
还有一种简单的方法可以试试.如图.在轴上铣俩个对称的平台,然后制作一个与之相配的垫片,可以防止螺母随着砂轮转动.就能正常使用了' c6 Y8 l5 j, N4 n
  o7 ^! i( E6 |- j6 ?0 f
[ 本帖最后由 cyx051101 于 2007-8-29 14:21 编辑 ]
图纸.jpg

评分

参与人数 1三维币 +3 收起 理由
zyxwq + 3 积极讨论

查看全部评分

发表于 2007-8-31 11:46:46 | 显示全部楼层 来自: 中国上海
搂住希望得到的讨论结果是实现正反转。4 P2 ]  V: x9 k) K: t7 W- \

, X! M. A! V  x4 j7 [, m. f所以我有两个方法:1 V6 x- I5 p+ |

# E3 u5 z  g* c5 C% a3 u: a, }1、既然是设计,可否加一个换向机构。来实现正反转。
4 h) \" U3 b+ S: s3 P) @$ B+ W6 ~6 K# `+ P9 C
2、增加一个旋转锁紧装置。让其自行 可以实现180度旋转。这样也可以达到效果

评分

参与人数 1三维币 +3 收起 理由
zyxwq + 3 积极讨论

查看全部评分

发表于 2007-9-2 11:27:19 | 显示全部楼层 来自: 中国安徽芜湖
[quote]原帖由 hjyzx 于 2007-8-29 12:19 发表 http://www.3dportal.cn/discuz/images/common/back.gif% m$ Z! ~4 m* `4 v6 Y9 e
最简单的办法:使用双螺母锁紧 [/quot
' O  c. H# ]& N% y/ n3 S8 I同意此观点,解释一下双螺母是在各种振动的环境中保险可靠性是最高的。
 楼主| 发表于 2007-9-3 08:06:24 | 显示全部楼层 来自: 中国广西桂林
谢谢 各位的帮助 辛苦了
发表于 2007-9-3 20:19:50 | 显示全部楼层 来自: 中国江苏常州
用圆锥配合加螺母压紧,正反转都可以.
发表于 2007-9-4 15:16:19 | 显示全部楼层 来自: 中国浙江舟山
一般用主轴上的螺纹锁紧无非就是双螺母,锁紧垫圈(止动垫圈),这些都不是实现双向转动的好办法,尤其对于砂轮直径较大者来说更是不可能的,对于转动惯量较大的,可在主轴与砂轮之间设置一个法兰过渡联结,一边的法兰盘与在习的轴套联结在一些,在轴套上分布几个螺栓孔,用这几个螺栓把法兰压紧,第二种办法是参照车床上三爪的装法,在主轴端上加工一个螺纹或是一段光轴,它们只起来定位作用,然后后面有几个螺栓,这几个螺栓起来传动动力的作用,这样就可以达到正反转而不会松动

评分

参与人数 1三维币 +5 收起 理由
zyxwq + 5 应助

查看全部评分

发表于 2007-9-4 16:51:36 | 显示全部楼层 来自: 中国广东深圳
4楼的方法好,用双螺母就行。
发表回复
您需要登录后才可以回帖 登录 | 注册

本版积分规则


Licensed Copyright © 2016-2020 http://www.3dportal.cn/ All Rights Reserved 京 ICP备13008828号

小黑屋|手机版|Archiver|三维网 ( 京ICP备2023026364号-1 )

快速回复 返回顶部 返回列表