QQ登录

只需一步,快速开始

登录 | 注册 | 找回密码

三维网

 找回密码
 注册

QQ登录

只需一步,快速开始

展开

通知     

全站
7天前
查看: 1548|回复: 1
收起左侧

[讨论] 各位高手

[复制链接]
发表于 2007-1-4 16:21:04 | 显示全部楼层 |阅读模式 来自: 中国北京

马上注册,结识高手,享用更多资源,轻松玩转三维网社区。

您需要 登录 才可以下载或查看,没有帐号?注册

x
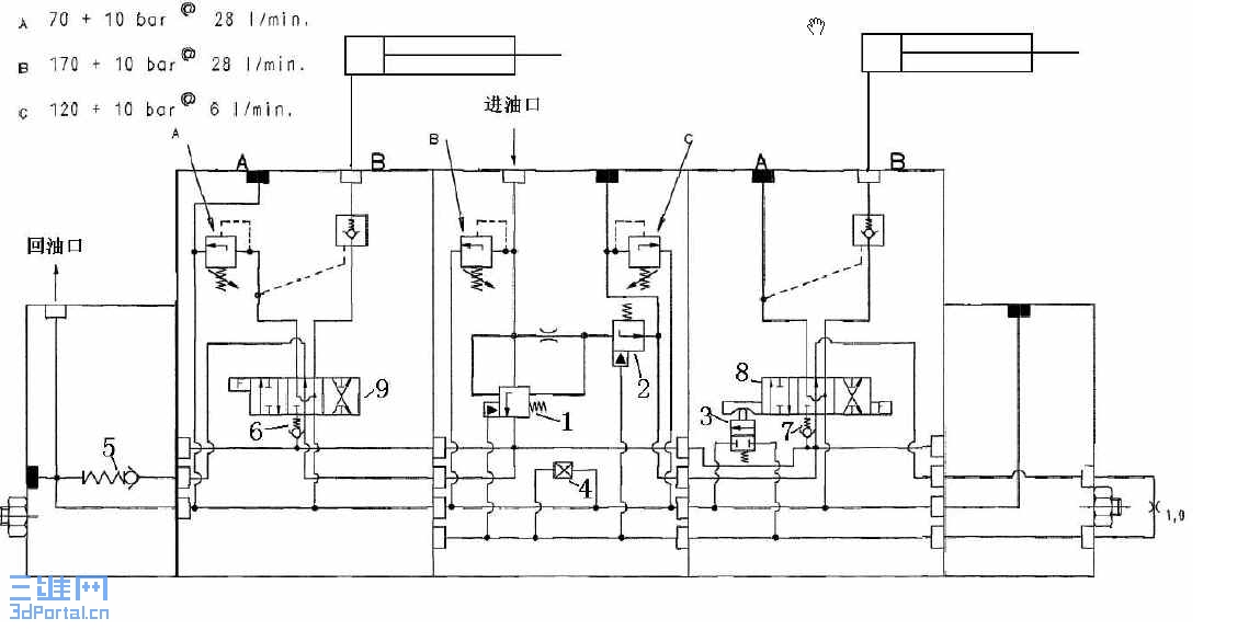
各位高手我真的很想知道图中1和2是怎样工作的,及4的名称与作用,谢谢了!0 t) j6 @1 {& t
* u1 |* g3 o$ E0 m  B
[ 本帖最后由 江边 于 2007-1-24 18:04 编辑 ]
Snap1.jpg
发表于 2007-1-11 19:04:37 | 显示全部楼层 来自: 中国湖北武汉
找了半天只找到回油,没有找到进油口,这图有点千克液压原理图,但又有点象结构示意图。
发表回复
您需要登录后才可以回帖 登录 | 注册

本版积分规则


Licensed Copyright © 2016-2020 http://www.3dportal.cn/ All Rights Reserved 京 ICP备13008828号

小黑屋|手机版|Archiver|三维网 ( 京ICP备2023026364号-1 )

快速回复 返回顶部 返回列表