QQ登录

只需一步,快速开始

登录 | 注册 | 找回密码

三维网

 找回密码
 注册

QQ登录

只需一步,快速开始

展开

通知     

查看: 1462|回复: 3
收起左侧

[讨论] 请求帮助分析该控制阀的工作原理

[复制链接]
发表于 2006-12-31 17:05:50 | 显示全部楼层 |阅读模式 来自: 中国北京

马上注册,结识高手,享用更多资源,轻松玩转三维网社区。

您需要 登录 才可以下载或查看,没有帐号?注册

x
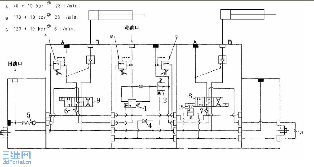
请求帮助分析附件中控制阀的工作原理,指教有序号的阀的作用,谢谢7 {% i5 |/ {' L! B5 w. j* N. I( v

  |2 ^1 [) j3 H3 U' X+ ~[ 本帖最后由 江边 于 2007-1-1 12:06 编辑 ]
未命名.JPG
发表于 2006-12-31 17:14:09 | 显示全部楼层 来自: 中国四川成都
没看见控制阀呀,序号在那里?
 楼主| 发表于 2006-12-31 17:19:15 | 显示全部楼层 来自: 中国北京

现在有了,请您指点,谢谢

现在有了,请您指点,谢谢
发表于 2009-1-2 19:03:39 | 显示全部楼层 来自: 中国北京
还是看不懂!请楼主明示!
发表回复
您需要登录后才可以回帖 登录 | 注册

本版积分规则


Licensed Copyright © 2016-2020 http://www.3dportal.cn/ All Rights Reserved 京 ICP备13008828号

小黑屋|手机版|Archiver|三维网 ( 京ICP备2023026364号-1 )

快速回复 返回顶部 返回列表