QQ登录

只需一步,快速开始

登录 | 注册 | 找回密码

三维网

 找回密码
 注册

QQ登录

只需一步,快速开始

展开

通知     

查看: 5951|回复: 39
收起左侧

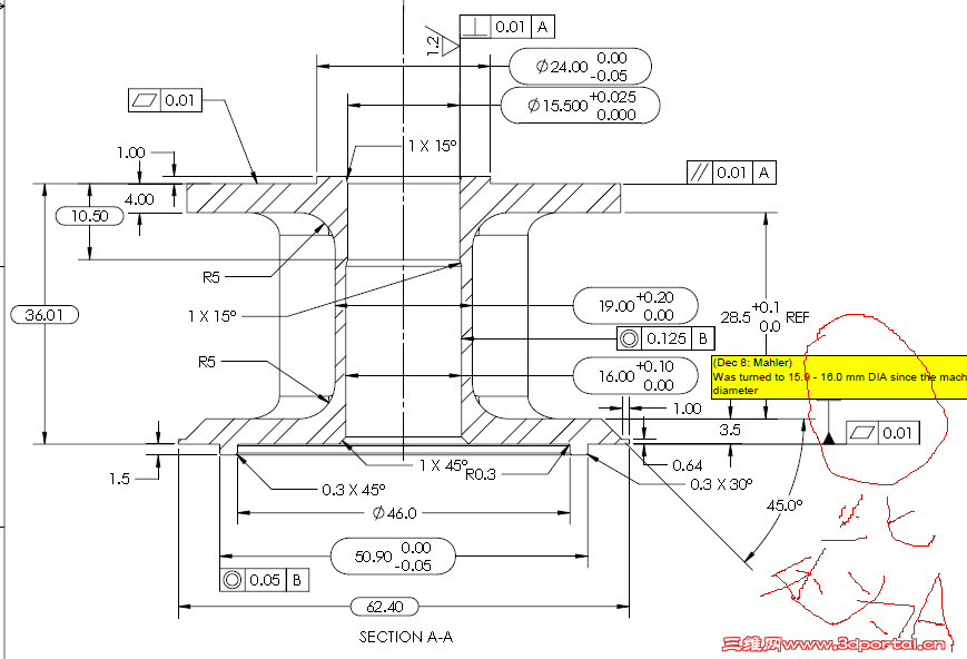
[求助] 此产品在数控车上是否可以保证

[复制链接]
发表于 2011-5-16 09:59:12 | 显示全部楼层 |阅读模式 来自: 中国山东东营

马上注册,结识高手,享用更多资源,轻松玩转三维网社区。

您需要 登录 才可以下载或查看,没有帐号?注册

x
因有平面度要求,0.01 此前没做过这么高要求的产品 不知道车床是否可以满足此加工精度 坛里的高手出来帮忙分析下 具体做工艺如何安排!!
平面度.png
 楼主| 发表于 2011-5-17 16:10:03 | 显示全部楼层 来自: 中国山东东营
怎么没有一个人帮忙 自己顶下 是问题太弱还是怎么了!!
发表于 2011-5-18 09:08:46 | 显示全部楼层 来自: 中国辽宁盘锦
我在考虑你怎么夹持的问题
发表于 2011-5-18 21:05:31 | 显示全部楼层 来自: 中国山东烟台
分粗精车,车完一侧,用夹具车另一侧,保证平行,主要是机床精度和装夹变形
发表于 2011-5-19 08:58:37 | 显示全部楼层 来自: 中国黑龙江哈尔滨
这个工件在粗加工后,先加工好所有内孔和直径24mm的平面用于装夹。
! j9 E, r# _) s6 L然后做夹具以内孔定位加工所有外部轮廓尺寸。
发表于 2011-5-19 12:34:15 | 显示全部楼层 来自: 中国香港
要是按照国家机床标准,有些行位公差已经超出标准了吧
发表于 2011-5-19 16:18:03 | 显示全部楼层 来自: 中国河南新乡
楼主材料如何?如果是铸铝件或铜件还行,钢件形位公差在数控车上很难保证。
发表于 2011-5-19 16:19:02 | 显示全部楼层 来自: 中国江苏常州
我也感觉表的公差要求太高了,是不是需要这么高的精度需要考虑加工成本。
发表于 2011-5-19 19:12:47 | 显示全部楼层 来自: 中国江苏徐州
零件不大,一次装夹,精加工孔和平面可以保证平面度和垂直度。
 楼主| 发表于 2011-5-20 08:32:37 | 显示全部楼层 来自: 中国山东东营
材质是304不锈钢 精密铸造出来 我也是在发愁平面度的要求太高 经过和客户协商 平面度放宽到5丝 这样应该可以在数控上加工了吧
发表于 2011-5-24 20:28:36 | 显示全部楼层 来自: 中国广东广州
按图上的要求,平行度能保证,但平面度就有点难了,装夹直接影响了。
发表于 2011-5-24 23:29:32 | 显示全部楼层 来自: 中国浙江台州
如果毛坯是规则棒料 个人愚见 用通棒做 除了直径46MM的孔2次加工,其他的一次装夹完成
发表于 2011-5-30 23:23:37 | 显示全部楼层 来自: 中国浙江宁波
这种304的材料,一次性加工,有点难
发表于 2011-6-1 14:57:04 | 显示全部楼层 来自: 中国湖北鄂州
采用中高端的斜鞍式数控车,该产品加工主要看设备精度
发表于 2011-6-2 22:08:08 | 显示全部楼层 来自: 中国广东佛山
调头装夹平行度能到到0.01吗?另外请教上面的夹具是要怎么做才行?
发表于 2011-6-3 16:03:14 | 显示全部楼层 来自: 中国浙江杭州
车床保证不了这么高的平行度的
发表于 2011-6-4 10:19:12 | 显示全部楼层 来自: 中国上海
个人觉得重要你分两次装夹,精度基本没戏了
发表于 2011-6-4 22:28:43 | 显示全部楼层 来自: 中国山东济南
数控车精度在0,02还可以,但是到0,01就有很多影响因素了,包括温度、刀具磨损、机床传动间隙(精度),切平面还可能会出现逼刀,简易的数控加工中心来加工问题不大
发表于 2011-6-7 13:15:48 | 显示全部楼层 来自: 中国上海
图纸上A,B,基准在哪里好像看不出来,
* ]( V! l% `, O' N+ \' H5 s) @光单独平面度0.01,如果没有夹紧变形的话,正好在普通车床的临界精度上,是可以一试的
. z' K1 B* j" N3 U1 S0 c  g6 |3 {感觉而已,具体要查车床参数) C; @" S" Q3 [
或者做一个看
发表于 2011-6-8 12:00:46 | 显示全部楼层 来自: 中国山东潍坊
量大的话做专用夹具,最好一次加工完成。
发表于 2011-6-8 14:33:53 | 显示全部楼层 来自: 中国辽宁沈阳
本帖最后由 wuyanzi 于 2011-6-8 14:36 编辑
; v+ X  |5 }% W1 w' [/ o, Y( g/ M) k8 y3 s6 H; R8 o4 e
0.01困难,0.02差不多
- B" [* O! K0 C* L2 \" y将基准A端全部成型,内孔16精度控制比图纸严,作心轴,上压板,车另一端,平行度,垂直度差不多,平面度够呛,不过部品长度短,可以试试。
. S" |) K. p: s
# c1 V0 l0 T3 `* P% E! y; `* z平面到5丝? 没问题。
发表于 2011-6-13 12:23:52 | 显示全部楼层 来自: 中国山东济南
本帖最后由 chjq2008 于 2011-6-13 12:25 编辑
& o& K+ I+ B% Z3 k# L" L8 |1 E7 ~- n5 u/ L' i
即使是0.02mm也需要很好机床才能保证质量、工艺的稳定性,国产设备精度不稳定,万一出现撞刀就很难一直稳定在0.02mm,刀塔的刚性和结构也很关键。建议采用多工序加工。
发表于 2011-6-13 21:17:43 | 显示全部楼层 来自: 中国上海
尺寸公差没多大问题,就这行位公差!!!
发表于 2011-7-22 11:28:43 | 显示全部楼层 来自: 中国广东广州
本帖最后由 zhengjunlong 于 2011-7-22 11:31 编辑 3 y" N, s4 f* z8 f1 r3 o0 ^% I

% j# s" }6 M  w- g一次装夹,,先车图纸底部和内孔。然后开槽车,要36.01端面尺寸及位置公差,最后切断。因为工件不大,机床好一点还是有希望保证要求的。。。。
0 v1 P" ~) ?9 u; `/ ^( O: n# a: X' M( T$ Z' i" n& ^( X
以上说的都是在棒料的情况下。。。看LZ图纸是上面毛坯就不知道了。。
. S0 ~# R$ f& D% W3 A9 @2 C( N8 W0 R% G8 m2 Y
2次装夹得话,100%完蛋。。
发表于 2011-7-22 12:05:46 | 显示全部楼层 来自: 中国山东济南
楼主我觉得主要看设备精度,你的设备是什么品牌的车床。精度够吗?精度够的话可以吧
发表回复
您需要登录后才可以回帖 登录 | 注册

本版积分规则


Licensed Copyright © 2016-2020 http://www.3dportal.cn/ All Rights Reserved 京 ICP备13008828号

小黑屋|手机版|Archiver|三维网 ( 京ICP备2023026364号-1 )

快速回复 返回顶部 返回列表